ARCHITECTURE PC
SOMMAIRE
- ARCHITECTURE
- Généralités
- Le CPU
- Les BUS
- La mémoire
- LES MICROPROCESSEURS
- Les Processeurs 8086 – 8088
- Les Processeurs 80286
- Les Processeurs 80386
- Les Processeurs 80486
- Récapitulatif 8086 à 80486
- Le Pentium
- Le Pentium MMX
- Le Pentium PRO
- Le Pentium II
- Processeurs AMD
- Processeurs Cyrix
- Comparatif des fabricants
- Sockets
- Multiprocessing
- LES BUS
- Généralités
- Le Bus ISA
- Le Bus MCA
- Le Bus EISA
- Le Local Bus
- Le Bus PCI
- Synthèse des Bus Contrôleur
- Le Bus USB
- LA MEMOIRE
- Les types de mémoires
- La gestion de la mémoire
- INSTALLATION DES CARTES
- Les Entrées / Sorties
- Les Interruptions
- Le DMA
- Configuration des cartes
- Le Plug & Play
- PLUG & PLAY
- Généralités
- PnP – BIOS
- PnP – OS
- PnP – ICU
1 ARCHITECTURE
1.1 GENERALITES
Ce chapitre va traiter des divers éléments standards qui se trouvent sur la carte mère :
- Le microprocesseur et son évolution
- Les différents types de Bus
- Les mémoires Data et cache

Les chapitres suivants traiteront des éléments spécifiques tels que :
- les interfaces disques
- les lecteurs optiques
- la vidéo
LES BOITIERS
Les formats de boitiers les plus courants sont le format horizontal ( Desktop et Slimline ) et les formats tour en mini, moyen et maxi.

LA CARTE MERE

LES FORMATS DE CARTES
Le format AT qui était le standard depuis de nombreuses années. Les slots ISA et PCI sont positionnés dans la longueur de la carte mère. Ce format posait des problèmes en termes d’évolutivités. D’où la naissance d’un nouveau format de carte, le format ATX.
Il existe un variante dite Baby AT plus petite en taille. Les boîtier AT supportent évidemment les cartes Baby AT.

Le format ATX est un format lancé par Intel. Il normalise l’emplacement des différents éléments sur la carte mère. Alors que les cartes AT ont une disposition horizontale (feuille A4 sur la longueur), les cartes ATX sont placées verticalement (feuille A4 sur la largeur). Par la disposition ATX, le processeur se trouve directement sous le ventilateur de l’alimentation. La mémoire se trouve proche du processeur, ces deux éléments devant être d’accès aisé… Les connecteurs de disques durs et de disquettes ont été déplacés afin d’être plus proches de leurs périphériques. Toute la connectique d’I/O est soudée à la carte mère: plus de câbles internes pour les com 1, com 2, USB, port format PS/2 et LPT. Ainsi agencées, les cartes ATX permettent l’usage de cartes longues dans tous les slots; les propriétaires de cartes AWE 32 ou 64 apprécieront… ATX permet l’extinction du PC par logiciel (soft off), la mise en fonction par modem,..
. 
EMPLACEMENT DES CONNECTEURS SUR ATX MARL
COM2 – PARALELLE – CLAVIER – COM1


EMPLACEMENT DES CONNECTEURS SUR ATX VENUS

Le format Micro ATX
| Jusqu’à aujourd’hui, le format ATX impose l’utilisation de boîtier grand ou moyen tour, avec des alimentation puissante.
Le surcoût du boitier ATX par rapport aux premiers prix Baby AT pesait d’une façon non négligeable sur le prix final de la configuration. |
![]() |
Comparatif des formats de cartes mères AT ou ATX
| AT | ATX | |
| Positionnement dans le boîtier | en largueur | en hauteur |
| Port clavier | Din 5 broches | PS/2 (mini-Din 6 broches) |
| Ports USB, parallèle, com, souris | sur slot | sur le bord de la carte |
| Emplacement
des ports IDE et floppy |
variable | en principe en bord de carte, du coté lecteurs |
| Support des cartes d’extension longues | oui, sur les slots qui ne sont pas dans l’alignement du CPU | oui, sur tous les slots |
| Refroidissement du CPU | par un ventilateur spécifique | par le ventilateur de l’alimentation
(+ un spécifique au besoin) |
| Alimentation
de la carte mère |
en 5V et 12V | en 3,3V, 5V et 12V |
| Commande marche/arrêt | manuelle | manuelle et automatique |
Le format NLX
Nouveau format proposé par Intel. Cette fois, tout est normalisé jusqu’à l’emplacement de la moindre vis! La carte mère n’est plus qu’une carte fille! Dans le cas d’une tour en NLX, un module prend place au fond du boîtier, et reçoit les cartes d’extension et la carte mère. Ce module comporte les connecteurs de disques et disquettes. La carte mère contiendra le processeur, la RAM, le chipset et toutes les entrées/sorties. Avantage du format: plus besoin de retirer les cartes d’extension pour changer de carte mère. Il n’existe pas beaucoup de cartes à ce format et très peu de boîtiers pour les supporter. Il vaut mieux attendre que le format soit finalisé (certainement lors de la sortie du chipset 440BX offrant le bus à 100MHz).

Le format NLX à pour objectif :
Pour le fabricant de carte :
|
Pour l’intégrateur :
|
LES ENTREES SORTIES
Depuis les cartes mères pour Pentium, les entrées sorties sont intégrés à la carte mère. Elles regroupent :
Les ports séries sont également appelés COM et sont au nombres de 4, dont souvent deux
sont directement disponible sous formes de connecteurs 9 broches ou 25 broches. Ils sont pilotés par l’UART (‘émetteur-récepteur asynchrone universel’).
C’est le port générallement utilisé par l’imprimante, mais qui peut servir pour d’autres
périphériques tel un lecteur ZIP, ou un CD-ROM externe.
Ils utilisent des protocoles appelés ECP/EPP (Extended Capabilities Port/Ehanced Parallel Port), qui offrent des débits jusqu’à 1 Mo/sec en mode Full Duplex, ce qui signifie qu’il peut transmettre et recevoir des données en même temps.
Il permet de piloter les lecteurs de disquettes 3’1/2 et 5’1/4 dans leurs divers densitée (de 360 Ko à 2,8 Mo). Les lecteurs de type LS-120 ou ZIP se branchent quant à eux sur le contrôleur IDE (voir précédement).
Le port infrarouge est actuellement présent sur la plupart des cartes mères,
malheureusement ce type de périphériques est peu commun, malgrè l’amélioration des débits et la réductions des contraintes qu’il imposait.
Il a pour but de remplacer les ports séries, trop lents et contraignants.
Son principal atout est de pouvoir accepter jusqu’à 127 périphériques chainé, tel le clavier, la
souris, le moniteur, le joystick, le modem, les hauts parleurs.
Il ouvre également l’ordinateur vers la domotique, à la téléphonie, aux appareils photos…
Le port USB facilite également les branchement, car pour tout ces périphériques un seul type
de connection sera utilisé. L’USB pourra également leur fournir le courant necessaire à leur alimentation, et enfin, un périphérque pourra lui même possédé ses propres entrées USB, afin d’éviter d’avoir tout les périphériques branchés directement au PC.De plus, ils seront Hot Plug’n Play, ce qui signifie que lors de leur branchement Windows95 les detectera automatiquement sans qu’il soit necessaire de réinitialisé l’ordinateur.
Le débit de l’USB restera modeste avec 10Mo/sec, mais sera dédié aux périphériques dits lents.
Initié par Apple® pour le Macintosh®, le FireWire arrive sur les PC. Il s’agit ici d’un nouveau
bus pour transferer rapidement de gros volume de données. Il est avant tout dédié aux les disques externe ou aux applications de montage vidéo numérique.
Dans un premier temps, il permettra d’atteindre environ 200Mo/sec de transfert, mais une
seconde mouture devrait lui permettre d’atteindre les 400 Mo, soit dix fois mieux que le SCSI. Comme l’USB il sera Hot Plug’n Play et pourra chainer jusqu’à 63 périphériques, mais permettra en plus aux différents péripheriques de communiquer entre eux, sans solliciter le PC.
Pour l’instant l’IEEE 1394 ne peut être utilisé qu’au travers une carte interface (Adaptec® HCU-8945 par exemple). Cependant, la prochaine génération de pont PIIX d’Intel®, le PIIX6, devrait le supporter en standard (début 99).
L’IEEE 1394 devrait en fait rééllement attiré l’attention grâce au Device Bay, norme universelle des baies avant du boitier de l’ordinateur. Ainsi des périphériques tel un lecteur DVD, une lecteur de bande, un disque dur pourrait être branché par l’utilisateur sans rallumage du PC et utilisable immédiatement.
1.2 LE CPU ( Central Processing Unit )
Appelé processeur ou microprocesseur, il effectue les tâches de :
– Contrôle / Décision / Calcul
La partie calcul peut être effectuée par un second élément appelé Co-processeur
Celui-ci peut être externe sur les anciennes générations de processeurs ou interne. Pour traiter les informations et ranger ses résultats il a besoin de mémoire.
1.3 LES BUS
Pour communiquer avec la mémoire, les microprocesseurs utilisent :
Le Bus d’adresse : pour sélectionner l’emplacement de la mémoire avec lequel on veut communiquer.
Le Bus de Données : pour transporter les informations
Le Bus de Contrôle : pour gérer les échanges.
Le nombre de lignes du Bus d’adresses détermine la capacité d’adressage.
Le nombre de lignes du Bus de données détermine en partie la vitesse de transfert des données.
Il existe également d’autres Bus plus récents tels que :
Le Bus USB (Universal serial Bus )
Le Bus AGP dédié au traitement des données graphiques
1.4 LA MEMOIRE
Elle est constituée de milliers et maintenant de millions d’emplacements de stockage. Elle peut être vue comme une série de cases contenant 8 bouts de papier, sur chaque bout de papier étant écrit le chiffre 0 ou 1.
Pour lire la mémoire il faut d’abord spécifier la case choisie puis prendre la valeur qui s’y trouve.
Il existe 2 types de mémoire :
La RAM (Random Acces Memory), c’est une mémoire à accès direct ce qui
signifie qu’il faut le même temps pour atteindre la case 2 que la case 65000.
Elle peut être accédée en lecture comme en écriture.
C’est une mémoire volatile, si on coupe le courant son contenu est perdu.
La ROM ( Read Only Memory ), c’est une mémoire en lecture seulement, le contenu est en quelque sorte gravé.
Elle ne peut être accédée qu’en lecture. C’est une mémoire non volatile, si on coupe le courant son contenu est conservé.
Les mémoires de masse
Ce sont les disquettes, les disques durs, les streamers,….L’accès aux mémoires de masse se fait à travers le système d’exploitation ( par ex: MSDOS )
Les temps d’accès aux mémoires de masse sont beaucoup plus longs comparés aux RAM ou ROM.
2 LES MICROPROCESSEURS
Nous verrons dans ce chapitre les processeurs de la famille Intel 80×86.Cette appartenance assure une compatibilité ascendante. Ces microprocesseurs ont en commun :
– l’organisation de la mémoire en segments
– le jeu d’instructions, le jeu de registres
2.1 LES PROCESSEURS 8086 ET 8088
Intel
8086
Le 8088 est composé de 29000 transistors sur une plaquette de silicium de 1/2 cm carré.
Il dispose :
de registres de 16 bits
d’un bus d’adresse sur 20 bits
d’un Bus de données sur 8 bits
d’une horloge à 4,77 MHz
Le 8086 dispose quant à lui :
de registres de 16 bits
d’un bus d’adresse sur 20 bits
d’un Bus de données sur 16 bits
d’une horloge à 6 MHz
1 mode de fonctionnement : Mode réel
Le DOS a été développé en assembleur 8086 et ne peut travailler qu’en mode réel.
Il est mono-tâche et mono-utilisateur
2.2 LE MICROPROCESSEUR 80286
Intel
80286
Le 80286 intègre sur une même puce 134.000 transistors. Il dispose de :
registres de 16 bits
un Bus d’adresses sur 24 bits
un Bus de données sur 16 bits
une horloge à 6 / 16 MHz (8 MHz typique)
Il peut fonctionner comme le 8086 en mode réel, mais possède en plus un nouveau mode de fonctionnement : le » Mode protégé « .Dans ce mode :
Plusieurs traitements peuvent s’exécuter simultanément, chaque traitement disposant
de portions de mémoire protégées des autres traitements.
Le processeur peut adresser jusqu’à 16 MO de mémoire.
Les adresses connues de l’utilisateur ne correspondent plus aux adresses physiques.
Le processeur alloue et gère la mémoire de manière dynamique.
Inconvénient : le passage du mode réel au mode protégé nécessite de reseter le micro
Adressage en Mode Protégé
2.3 LES MICROPROCESSEURS 80386
Intel
80386
Les 80386 intégrent sur une même puce 275.000 transistors.
Le 80386 DX,: version de base de la série, dispose de :
registres de 32 bits
un bus d’adresses sur 32 bits
un bus de données sur 32 bits
une horloge de 16 / 33 MHz
Le 80386 SX, version économique du DX, dispose de :
registres de 32 bits
un bus d’adresses sur 24 bits
un bus de données sur 16 bits
une horloge de 16 / 20 MHz
Le 80386 SL, version Low Power du SX , dispose en plus du 80386 de base :
d’un contrôleur de mémoire
d’un contrôleur de Bus ISA
d’une unité de gestion de consommation électrique
Les 80386 sont totalement compatibles avec le 80286, ils permettent en plus :
– une plus grande rapidité, horloge plus rapide, 32 bits au lieu de 16
– la gestion de la mémoire virtuelle
– plusieurs tâches en mode 8086
– d’adresser 4 GOctets ( modèle DX ) ou 16 MO ( modèle SX et SL )
– la pagination de le mémoire ( découpée en zones de tailles égales ou pages ).
Les processeurs de la famille 386 possèdent 3 modes de fonctionnement :
Mode réel
Mode protégé
Mode virtuel 8086
Le mode virtuel fait croire à une application DOS que l’on travaille en mode réel avec toutefois la possibilité de gérer plus de 20 lignes d’adresses.
MEMOIRE VIRTUELLE
2.4 FAMILLE DES MICROPROCESSEURS 80486
Intel
80486
Les jeux d’instructions du 80486 et du 80386 sont identiques, mais les performances sont accrues grâce à :
– l’architecture du 486 qui n’est pas de type RISC, mais dont les instructions sont
exécutées en un seul cycle d’horloge.
– l’accès mémoire qui est accéléré avec la mémoire cache.
– un mode de transfert rapide entre les mémoires.
Comme les 386 ces processeurs travaillent en 3 modes :
Mode réel
Mode protégé
Mode virtuel 8086
2.4.1 Le 80486 DX
C’est un 80386 contenant en plus :
– un coprocesseur 80387
– un 82385, contrôleur de mémoire cache
– 8 ko de mémoire cache
2.4.2 Le 80486 SX
C’est une version économique du DX dont le coprocesseur a été désactivé.
2.4.3 Le 80487 SX
Pinning
Les données sur ces 3 types de micro sont différentes au niveau du pinning ( pin 1 ), le support circuit intégré de la motherboard permet de recevoir les différents types.
A l’aide du signal NOP le système vient tester en pin 1 l’information qui lui permet de définir le micro implanté sur la carte, par ex :
Sur 486 SX en pin 1 … DATA 1
Sur 487 SX en pin 1 … DATA 2
Sur 486 DX en pin 1 … DATA 3
2.4.4 Le 80486 DX2
Sur les modèles DX2 le micro possède en interne un doubleur de fréquence permettant de doubler la vitesse de calcul du CPU, un diviseur en sortie restitue la fréquence de base.
Utilisation également d’un cache load extérieur qui charge les instructions dans les 8k de cache interne. Dans 85% des cas cette instruction préchargée est celle attendue par le système.
2.4.5 Le 80486 DX4
Sur les modèles DX4 le micro possède en interne un tripleur de fréquence permettant de tripler la vitesse de calcul du CPU, un diviseur en sortie restitue la fréquence de base.
Autre différence par rapport à un DX2, la présence d’un cache interne de 16 kO
2.4.6 L’OVERDRIVE
Ce système est utilisé sur les machines possédant un emplacement coprocesseur.
L’overdrive se met en lieu et place du coprocesseur, on enlève le micro d’origine et on retrouve l’équivalent d’un DX2.
2.5 RECAPITULATIF DES MICROS 8088 à 80486
| Type du
Micro- Processeur |
Nombre
de transistors |
Fréquence
D’horloge Mini/Maxi |
Registre
interne en bits |
Taille du
Bus de Données en lignes |
Taille du
Bus d’adresses en lignes |
Taille
maxi mémoire |
| 8088 | 29.000 | 4.77 /10 | 16 | 8 | 20 | 1024 kO |
| 80286 | 134.000 | 6 / 16 | 16 | 16 | 24 | 16 MO |
| 80386 DX | 275.000 | 16 / 33 | 32 | 32 | 32 | 4 GO |
| 80386 SX | 275.000 | 16 / 20 | 32 | 16 | 24 | 16 MO |
| 80386 SL | 1.000.000 | 20 / 25 | 32 | 16 | 24 | 16 MO |
| 80486 DX | 1.200.000 | 25 / 100 | 32 | 32 | 32 | 4 GO |
| 80486 SX | 1.200.000 | 16 / 33 | 32 | 32 | 32 | 4 GO |
2.6 MICROPROCESSEUR PENTIUM

Bref Historique
Le premier Pentium (P5) a été introduit en 1993.Ce processeur alimenté en 5V était en technologie 0.8 micron et fonctionnait avec une fréquence d’horloge de 60 ou 66 MHz.
La génération suivante était la famille P54C.Ces processeurs sont en technologie 0.6 microns et alimentés en 3.3 Volts, la fréquence de fonctionnement allait jusqu’à 200 MHz. Par ailleurs ces chips comprenaient un System Management Mode (SMM).
Due à l’architecture superscalaire, dual pipelined integer et pipeline floating point ces Cpu sont totalement différents de l’architecture 486.
Superscalair Execution Le 486 est capable d’exécuter une seule instruction à la fois. Grace au superscalaire le Pentium est lui capable d’exécuter 2 instructions simultanées par cycle d’horloge.
Pipeline Architecture Le processeur Pentium exécute les instructions en 5 étapes. Le pipeline permet d’emmagasiner plusieurs instructions, ce qui permet d’en traiter 2 par colonne.grace a l’architecture superscalaire, le Pentium possède 2 processeurs popeline.
Branch Target Buffer and Branch Prediction prédiction d’exécution d’une instruction en amont par raccordement sur l’adresse suivante de l’instruction
Dual 8-KB On-Chip Caches Le Pentium possède 2 caches de 8-kilooctets (KB) intégrés au chip –un pour les instructions – un pour les données, ce qui permet de traiter simultanément l’instruction et la donnée.
Write-Back Cache les informations sont écrites dans le cache , ce qui permet de libérer les ressources du CPU.
64-Bit Bus avec un bus data externe de 64 bits le Pentium traite 2 fois plus d’instructions en 1 cycle d’horloge que le 486
Better Balance Between the External Bus and the Core Processor Fréquence de fonctionnement plus élevée, meilleur rapport entre fréquence externe et interne du chip
Instruction Optimization optimisation du traitement des instructions 32 bits.
Floating-Point Optimization calculs plus rapides , lié à l’architecture pipeline.
Comparaison PENTIUM / 486
| PENTIUM | 486 DX2/66 | |
| Nbre de transistors | 3,2 millions | 1,3 millions |
| Consommation | 16 watts | 6 watts |
| BUS d’adresse | 32 bits | 32 bits |
| BUS de DATA | 64 bits | 32 bits |
| Cache | 8 KO données
8 kO instructions |
8 kO données/instructions |
| Cache write | Write back | Write through |
| Instruction exécution pipeline | Dual pipeline (Superscalair) | Single pipeline |
| Dynamic branch prediction | YES | NO |
| Pipelined floating point unit | YES | NO |
| Internal adress parity checking | YES | NO |
| Internal Data parity checking | YES | YES |
GAMME DE PENTIUM
Comment reconnaître les chips Pentium
Les CPU sont définis par plusieurs paramètres :
La tension d’alimentation : Vcc type
Le timing Cpu : CPU Timing
Le tableau ci-dessous donne les divers paramètres utilisés
| Pentium Processor Reference Table Index | ||
| Vcc type | STD | 3.135V ~ 3.6V |
| VR | 3.3V ~ 3.465V | |
| VRE | 3.4V ~ 3.6V | |
| VRM | Voltage Regulator Module / Header 7 Socket | |
| CPU timing | STD | Standard timing |
| MD | Min Delay | |
| DP | Dual Processor support | |
| Socket | 5 | 320 Pins |
| 7 | 321 Pins | |
Exemple du marquage d’un CPU
Sur le dos du CPU on lit :
SX994/VMU
iPP
| Spec | SX??? SY???
SK??? Q0??? |
| Vcc | S = STD
V = VRE |
| Timing | S = STD
M = Mini delay |
| DP support | S = STD
U = Uni processeur |
| i75 | Pour Pentium 75 MHz |
| iPP | Pour tous types |
Un Pentium à 100 MHz peut être strappé de 2 manières, 50MHzx2 ou 66MHzx1,5; dans les 2 cas les performances du CPU sont identiques, mais le Bus PCI travaillant à demi-fréquence d’horloge, les performances globales du système sont plus importantes dans le 2ème cas.
Pentium
| CPU speed | CPU
spec |
Vcc
type |
CPU
timing |
DP
support |
Internal
clock |
External
clock |
| SX961 | STD | STD | OUI | 1,5 x clock | 50 MHz | |
| 75 MHz | SX969 | STD | STD | OUI | 1,5 x clock | 50 MHz |
| SX998 | STD | MD | OUI | 1,5 x clock | 50 MHz | |
| SX957 | STD | STD | OUI | 1,5 x clock | 60 MHz | |
| 90 MHz | SX968 | STD | STD | OUI | 1,5 x clock | 60 MHz |
| SX969 | STD | STD | OUI | 1,5 x clock | 60 MHz | |
| SX886 | STD | STD | NON | 1,5 x clock | 66 MHz | |
| SX910 | STD | STD | NON | 1,5 x clock | 66 MHz | |
| 100 MHz | SX960 | VRE | STD | NON | 1,5 x clock | 66 MHz |
| SX962 | VRE | STD | OUI | 1,5 x clock | 66 MHz | |
| SX963 | STD | STD | OUI | 1,5 x clock | 66 MHz | |
| SX970 | VRE | MD | OUI | 1,5 x clock | 66 MHz | |
| SK110 | VRE | MD | OUI | 2 x clock | 60 MHz | |
| 120 MHz | Q0776 | VRE | MD | OUI | 2 x clock | 60 MHz |
| SK086 | VRE | MD | OUI | 2 x clock | 60 MHz | |
| SX994 | VRE | MD | NONI | 2 x clock | 60 MHz | |
| SK106 | STD | STD | OUI | 2 x clock | 66 MHz | |
| SK108 | VRE | MD | OUI | 2 x clock | 66 MHz | |
| 133 MHz | Q0772 | STD | STD | OUI | 2 x clock | 66 MHz |
| Q0774 | VRE | MD | OUI | 2 x clock | 66 MHz | |
| SK103 | VRE | MD | NON | 2 x clock | 66 MHz | |
| SK098 | VRE | MD | NON | 2 x clock | 66 MHz | |
| 150 MHz | Q0835 | STD | STD | OUI | 2,5 x clock | 60 MHz |
| 166 MHz | Q0836 | VRE | Kit | Yes | 2.5x clk | 66Mhz |
| Q0841 | VRE | STD | Yes | 2.5x clk | 66Mhz | |
| SU072 | VRE | Kit | Yes | 2.5x clk | 66Mhz | |
| SY017 | VRE | STD | Yes | 2.5x clk | 66Mhz | |
| SY016 | VRE | STD | OUI | 2,5 x clock | 66 MHz |
2.7 PENTIUM MMX

La technologie MMX améliore la compression/décompression vidéo, le traitement des images, le cryptage et les traitements E/S, qui sont utilisés aujourd’hui dans une large gamme de logiciels intégrés, d’applications multimédia ou de communication et d’applications Internet.
Mode de fonctionnement
Technique SIMD (Single Instruction, Multiple Data)
Actuellement, les applications multimédia et de communication utilisent généralement des boucles répétitives qui ne représentent pas plus de 10 pour cent du code de l’application mais qui occupent jusqu’à 90 pour cent du temps d’exécution.
Grâce à la technique SIMD (Single Instruction Multiple Data), une instruction peut effectuer la même fonction sur plusieurs groupes de données (imaginez, par exemple, un professeur demandant des devoirs à l’ensemble de la classe, et non à chaque élève en particulier).
Cette technique permet au processeur de réduire le nombre de boucles nécessaires au traitement des animations et des données vidéo, audio et graphiques, « gourmandes » en temps machine.
Nouvelles instructions
Les ingénieurs d’Intel ont ajouté 57 instructions plus puissantes et spécialement conçues pour l’optimisation des opérations de manipulation et de traitement des données vidéo, audio et graphiques.
Ces instructions sont conçues pour traiter les séquences répétitives et traitées en parallèle qui caractérisent la plupart des opérations multimédia.
Si la technologie MMX du processeur Pentium II est compatible avec celle du processeur Pentium® avec technologie MMX, elle est aussi en synergie avec l’architecture de pointe du processeur Pentium II.
La puissante technologie MMX utilise au mieux les techniques performantes de l’exécution dynamique, ce qui permet d’accroître de façon exceptionnelle les performances des applications multimédia et de communication.
2.8 PENTIUM PRO

Différences principales par rapport au Pentium :
Super scalaire niveau 3 ( 3 instructions par cycle d’horloge)
Optimisé pour fonctionnement en 32 bits
Cache L2 intégré de 256 kO ou 512 kO
Exécution dynamique, analyse ligne à ligne des instructions à traiter afin d’accélérer le traitement.
–
Qu’est-ce que l’exécution dynamique ?
Utilisée au départ pour le processeur Pentium Pro, l’exécution dynamique est une combinaison inédite de trois techniques de traitement destinées à aider le processeur à mieux traiter les données.
Ces techniques sont la prédiction de branchement multiple, l’analyse du flux de données et l’exécution spéculative. L’exécution dynamique permet au processeur d’être plus efficace en ne se contentant plus seulement de traiter une liste d’instructions.
Le mode d’écriture des programmes peut influencer les performances du processeur. Ainsi, l’efficacité d’un logiciel est diminuée si le processeur interrompt fréquemment sa tâche ou est renvoyé à un autre endroit du programme.
Des retards peuvent se produire lorsque le processeur ne peut commencer à traiter une nouvelle instruction avant la fin de la précédente. L’exécution dynamique permet au processeur de simplifier et de prévoir l’ordre des instructions.
L’exécution dynamique utilise les techniques suivantes :
[mult_branch] [prédiction de branchements multiples :
Prédit le flux d’instructions à travers plusieurs branchements. Utilisant un algorithme de prédiction de branchements multiples, le processeur peut anticiper les branchements dans le flux d’instructions. Il prédit avec une remarquable exactitude d’au moins 90 %, l’endroit où se trouvent les instructions suivantes dans la mémoire. Cela est rendu possible par la capacité du processeur à rechercher des instructions, en examinant celles qui sont placées plus loin dans le programme. Cette technique accélère le nombre de travaux demandés au processeur.
[data_flow] [lAnalyse des flux de données :
Analyse les instructions et définit un ordre d’exécution optimal, quel que soit celui défini à l’origine par le programme : Grâce à cette technique, le processeur examine les instructions décodées du logiciel et détermine si elles peuvent être traitées indépendamment ou si elles dépendent d’autres instructions. Après quoi, le processeur définit l’ordre optimal d’exécution des instructions et les exécute le plus efficacement possible.
[spec_exec] [Exécution spéculative :
Augmente la cadence d’exécution en scrutant au-delà du pointeur de programme pour exécuter les instructions qui ont le plus de chances d’être utilisées. Lorsque le processeur exécute les instructions (jusqu’à cinq à la fois), il utilise la technique d’exécution spéculative.
Ainsi, la puissance de traitement superscalaire du processeur Pentium® II est utilisée au maximum pour accroître les performances logicielles. Etant donné que les instructions en cours de traitement sont basées sur des prédictions de branchement, les résultats sont enregistrés comme étant « spéculatifs ».
Une fois que leur utilisation finale est déterminée, les instructions sont placées dans l’ordre adéquat et sont affectées d’un statut machine « permanent ».
| CPU Speed | CPU Spec | Vcc Type | CPU Timing | DP Support | Internal Clock | External Clock | CPU Socket | L2 Cache |
| Pentium Pro 150 | SY002 | 3.1V | STD | Yes | 2.5x clk | 60Mhz | 8 | 256K |
| Pentium Pro 150 | SY011 | 3.1 | STD | Yes | 2.5x clk | 60Mhz | 8 | 256K |
| Pentium Pro 150 | SY014 | 3.1 | STD | Yes | 2.5x clk | 60Mhz | 8 | 256K |
| Pentium Pro 150 | SY010 | 3.1 | STD | Yes | 2.5x clk | 60Mhz | 8 | 256K |
| Pentium Pro 180 | SY012 | 3.3V | STD | Yes | 3x clk | 60Mhz | 8 | 256K |
| Pentium Pro 200 | SY013 | 3.3V | STD | Yes | 3x clk | 66Mhz | 8 | 256K |
| Pentium Pro 200 | SY025 | 3.3V | STD | Yes | 3x clk | 66Mhz | 8 | 512K |
Différences Pentium Pro / Pentium

2.9 PENTIUM II ( KLAMATH )
Les logiciels deviennent de plus en plus gourmands en ressources 3D, CAO et traitement Audio/Vidéo.
La génération de Pentium II avec des vitesses de 233,266 et 300 MHz délivre de hautes performances dans ces 3 domaines.
Le Pentium II profite de l’architecture du Pentium Pro en y incluant des capacités MMX et un nouveau concept de module (SEC – Single edge Contact).
Tension d’alimentation de 2,5 V
Représentation du module Ce module se plugue dans un connecteur spécifique de 242 pins.
La Figure suivante, « Pentium II Architecture, » montre les éléments faisant partie du module :
Le CPU Pentium
Le cache L2 secondaire
Les mémoires Burst

La mémoire Burst et le cache secondaire sont désormais extérieur au CPU ( a l’inverse du Pentium Pro), pour conserver de bonnes performances la taille du cache primaire L1 a été augmentée.
Dual Independent Bus
Ce double bus permet d’orienter les données de manière indépendante vers le cache secondaire et vers le Bus mémoire.
Le Pentium II possède également l’architecture pipeline permettant de traiter des transactions simultanées.
Le cache secondaire externe du Pentium II est plus lent que celui du Pentium Pro car il tourne à la fréquence externe du CPU et non a celle interne dans le cas du Pentium pro. C’est la raison pour laquelle la taille du cache primaire a été doublée.
MMX :Le Pentium II inclue les technologies MMX pour augmenter les performances multimédia.
Le tableau ci-après donne la comparaison entre les divers Pentium.
| Feature | Pentium II | Pentium Pro | Pentium With MMX |
| Clock speeds | 233, 266, 300 MHz | 180 and 200 MHz | 166, 200, 233 MHz |
| Form factor | SEC cartridge | multichip module 296 PGA | |
| L1 Cache (data/instructions) | 16K/16K | 8K/8K | 16K/16K |
| L2 cache | 512 KB | 256 KB or 512 KB External | |
| Dynamic execution | Yes | Yes | No |
| MMX technology | Yes | No | Yes |
| DIB | Yes | Yes | No |
2.10 PROCESSEURS AMD
2.10.1 L’AMD K5

Socket 7
Tension d’alimentation de 3,52 V
Le processeur AMD se rencontre en modèles PR75 à PR166
| Processor Performance | Clock Speed (MHz) |
Bus Speed (MHz) |
PCI Bus Speed (MHz) |
Multiplier |
| K5 PR75 | 75 | 50 | 25 | 1.5 |
| K5 PR 90 | 90 | 60 | 30 | 1.5 |
| K5 PR 100 | 100 | 66 | 33 | 1.5 |
| K5 PR 120 | 90 | 60 | 30 | 1.5 |
| K5 PR133 | 100 | 66 | 33 | 1.5 |
| K5 PR 166 | 116.66 | 66 | 33 | 1.75 |
Comme on peut le voir sur ce tableau le PR120 tourne à la même vitesse que le PR90, le PR133 tourne à la même vitesse que le PR100.
Les seules améliorations de performances sur ces modèles sont au niveau des performances intégrées.
Les multiplicateurs de fréquence sont fixes.
2.10.2 L’AMD K6
Comparaison K6 – Pentium II
| Processor Features | AMD-K6 | Pentium® II |
| Superscalair architecture | yes | yes |
| High-performance RISC core | Yes / 6-issue
(RISC86®) |
Yes / 5-issue |
|
yes | yes |
|
yes | yes |
|
yes | yes |
|
yes | yes |
| x86 decoders | 2 sophisticated, 1 long, 1 vector | 1 sophisticated, 2 simple |
| Execution pipelines | 6 | 5 |
| Branch prediction | yes | yes |
|
yes | yes |
|
8,192 | 512 |
|
16 | 0 |
|
95% | 90% |
| Executes MMX(TM)technology | yes | yes |
| High-performance floating point | yes | yes |
| L1 instruction and data cache | 32K + 32K | 16K + 16K |
| Industry compatible SMM | yes | yes |
| Processor Bus | Socket 7 66MHz | Slot 1 |
|
64-bit | 64-bit |
|
528 | 528 |
|
2 clock | 5-7 clock |
EXEMPLE DE MARQUAGE

2.10.3 AMD K6 + 3D
Le K6 + 3D sera la dernière évolution qu’AMD® apportera à son processeur K6. 256 Ko de cache de second niveau seront adjointes au processeur. Contrairement aux Pentium® II d’Intel, cette cache L2 sera intégré sur le chip lui-même et non pas seulement sur le même support. Il en résultera un nombre record de 21,3 Millions de transistors sur un chip de 135 mm² (plus petit que le K6 actuel!).
Ses performances devraient être supérieurs à celles d’un Pentium® II actuel, la cache L2 intégrée fonctionnant à la même fréquence que le processeur (La cache L2 du Pentium® II ne fonctionnant qu’à la moitié, et celle installé sur la carte mère des Pentium® et K6 ne fonctionnant qu’au quart).
La cache L2 de la carte mère deviendra alors cache de niveau 3, et ce (mais cela reste théorique !) sans devoir changer de carte mère.
Proposé à des fréquences de 350 et 400 Mhz, ce processeur devrait être disponible en fin d’année.
Récapitulatif des processeurs AMD®.
| Type | Gamme de fréquences |
Fréquence externe |
VCore | Taille | Nombre de transistors |
Surface |
| K6 | 200 233 |
66 Mhz | 3.2V | 0.35µ | 8.8 Millions | 162mm² |
| K6 | 233 266 |
66 Mhz | 2.2V | 0.25µ | 8.8 Millions | 68mm² |
| K6 3D | 266 300 350 |
66 Mhz 100 Mhz |
2.2V | 0.25µ | 9.3 Millions | 81mm² |
| K6 + 3D | 350 400 |
100 Mhz | 2.2V | 0.25µ | 21.3 Millions | 135mm² |
2.11 PROCESSEURS CYRIX
2.11.1 LE CYRIX 6×86 M1

Le Cyrix 6×86 ou M1 est pour certains modèles plus rapide que le Pentium. Avec la sortie du P200+ la vitesse du Bus est passée à 75MHz, ceci nécessitant du coup l’utilisation d’un nouveau chipset
Ce processeur est de la famille d’un Pentium standard, mais possède une partie des fonctionnalités du Pentium Pro.

Le tableau suivant donne les différences principales entre le Cyrix M1 et la gamme Intel.

2.11.2 LE CYRIX 6×86 M2


Différences principales entre la gamme M1 et la M2

Synthese des CPU Cyrix par rapport aux CPU Intel

2.12 RESUME SUR LES CPU
2.12.1 RECAPITULATIF
Remarques:
- Les processeurs Cyrix sont aussi commercialisé sous la marque du fabricant: IBM ou ST (Sgs Thomson), Cyrix se contentant de la conception des processeurs.
- Le problème de faibles performances FPU (Floating Point Unit = unité de calcul en virgule flottante) des Cyrix et AMD ne pénalise qu’un nombre limité de programmes, tels que Quake, les programmes de rendu 3D ou de calcul scientifique intensif. Les faibles performances FPU ne pénalisent donc pas les applications Bureautique, le système d’exploitation, ni la majorité des jeux (y compris 3D tels que Duke Nukem).
La mémoire cache de 1e niveau est intégrée au processeur et fonctionne à la même vitesse que ce dernier, alors que la mémoire cache de 2e niveau peut se trouver sur la carte mère (carte mères à socket 7), sur la carte ‘slot one’ (Pentium II) ou dans le boîtier du processeur (Pentium Pro) et fonctionner soit à la vitesse du CPU (Pentium Pro), soit à la moitié de cette vitesse (Pentium II), soit à la vitesse de la carte mère (socket 7).
2.12.2 SYNTHESE

Le Pentium MMX, l’AMD K6 et le 6x86MX sont des processeurs compatibles Socket 7.

Cela signifie tout simplement qu’ils s’enfiche dans un emplacement surla carte mère appelé Socket 7.
Cette architecture a le mérite d’être présente maintenant dans nos PC depuis plusieures années, ce qui fait qu’il n’est pas forcément obligé de changer de carte mère pour profiter du surplus de puissance apporter par un nouveau processeur.
Bien sur il faut que la carte mère dispose tout de même des réglages au niveau du voltage, ainsi qu’un bios adapté.
L’architecture du Socket 7 est telle que processeur et mémoire cache sont séparés.
Le processeur accède a la mémoire cache via le bus système, c’est à dire 66 MHz,75MHz, 83 MHz ou 100 MHz (le 66 MHz étant le standard, le 75 MHz étant utilisé par certains processeurs Cyrix, le 100 MHz étant le futur standard, alors que le 83MHz n’est utilisée pour le moment que pour l’overclocking.
L’AMD K6 est disponible en modele 200 et 233 MHz.
Le Pentium MMX est disponible en versions166, 200 et 233 MHz.
Le Cyrix 6x86MX est disponible en versions PR166 (150 MHz), PR200 (166 MHz)et PR233 MHz (187.5 MHz).
L’Intel Pentium II, quant à lui, nécessite obligatoirement une nouvelle carte mère. En effet, le Pentium II se présente sous la forme d’une cartouche dite « SEC ».

Dans ce boitier noir on trouve une carte sur laquelle est placée le processeur en lui-même.
De plus, 512Ko de mémoire cache de second niveau sont soudé sur cette carte.
La mémoire cache de second niveau fonctionne alors a la moitié de la vitesse du processeur.
Par exemple, pour un Pentium II 300, la mémoire cache fonctionne a une fréquence de 150 MHz.
La mémoire cache et le processeur communiquent par un bus spécialisé, nommé DIB (Dual Independent Bus), dont la bande passante est de 1Go/s. Le Pentium II est disponible en modele 233, 266, 300 et 333 MHz.
Processeurs : à VENIR
Pentium MMX Intel a abandonné le Pentium MMX et le modèle 233MHz sera probablement le dernier de cette génération pour les PC de bureau. L’arrêt de la fabrication est prévu pour la fin de l’année.
Pentium II L’avenir des Pentium II se nomme Deschutes. Ce nom de code désigne les
prochains Pentium II utilisant une gravure de 0.25 microns, au lieu de 0.35 microns pour les Pentium II 233, 266 et 300. Cette augmentation de la finesse de la gravure permet notamment d’utiliser des fréquences plus élevées car le processeur chauffe moins. Le Deschutes sortira sur support Slot One et plus tard sur Slot Two.
Deschutes – Slot One En plus de la version 333MHz officiellement sortie le 26 janvier, Intel
sortira les version 350, 400 (15 Avril 1998, 610 et 810$, et 450 (2eme semestre 1998, 760$) avec le bus 100MHz qui requerront le chipset 440BX sont prévus.
Deschutes – Slot Two Le « Deschutes Slot Two » – ou Pentium II « Pro » comme certains l’appellent
sera un Pentium II avec un bus de 100MHz, son cache de 2nd niveau sera de la CSRAm (de 512Ko à 2Mo de cache selon les versions), qui procure 10% de performances en plus par rapport au Pentium II Slot One à fréquence égale. Par ailleurs il est probable que ce cache sera cadencé à la même vitesse que le processeur.
Il pourra cacher 4Gb de RAM (contre 512 pour le PII Slot One) et il pourra fonctionner en parallèle avec 7 autres Deschutes Slot Two, soit 8 au total (contre 2 pour le PII Slot One).
Il nécessitera un nouveau Slot, donc une nouvelle carte mère.
Il sera lancé en version 400 MHz (1er semestre 1998) puis 450 MHz (2eme semestre 1998).
Les prix seront, pour la version 400MHz, vraisemblablement de 2836 (1Mo cache) et 4489 $ (2Mo cache). Donc il est clairement réservé aux serveurs et aux stations de travail !
Covington – Pentium II Junior Afin de pouvoir reprendre une part de marché dans le marché des
PC à moins de 1000$ (voir moins de 700$ ensuite) où Cyrix et AMD ratissent large, Intel a pour projet de sortir de sortir le Pentium II Junior.
En fait, il s’agit d’un Pentium II 266 auquel il a été retiré le cache de second niveau (qui se trouve dans la « cartouche » du Pentium II).
Il se pourrait que celui-ci puisse être placé directement sur la carte mère, ce qui … diminuerait la perte de performance par rapport au Pentium II « normal ».
Le coût de revient du CPU est ainsi fortement diminué, ce qui va permettra à Intel de vendre ce processeur a un prix de 150$ (par 1000 CPU).
Ce processeur, dont la sortie est prévue pour le 15 avril, utilisera le connecteur Slot One, mais de nouvelles cartes mères seront disponibles, équipées du chipset 440EX et au format Micro-ATX. Ce nouveau format de carte mère permettra encore des économies (de 15 à 25$), d’autant que le chipset 440EX ne devrait supporter que 2 Slots Dimm, 3 PCI et 1 AGP, tout en n’ayant ni le support multiprocesseur et le support ECC.
Des versions du Pentium II utilisant un cache L2 moindre (nom de code Mendocino) mais dans la cartouche sont en projet pour le second trimestre en version 300 et 333MHz, avec vraisemblablement 128Ko de cache L2.
Katmai Ce processeur 32 bits incorpera 70 nouvelles instructions MMX (nom de code
KNI) qui amélioreront les performances en virgule flottante et en 3D, ainsi que de nouvelles technologies telles que la reconnaissance vocale.
Dans le même temps, Intel travail sur des améliorations de ses chipsets, avec notamment un mode 4x pour l’AGP est une bande passante accrue pour les mémoires. Ces améliorations devraient êtres disponibles en même temps que le Katmai.
Le Katmai sera tout d’abord fabriqué en technologie 0.25 microns, et passera ensuite à 0.18. Apparemment il sera disponible sous plusieurs formes (Slot One pour les PC de bureaux, MMO pour les portables, Slot Two pour les serveurs).
Prévu pour fin 98 ou début 99, Katmai devrait se décliner en fonction de plusieurs supports: PC, PC bas de gamme et serveurs, par exemple.
Une autre version pourrait aussi intégrer 2 CPU dans une seule cartouche SEC.
Willamette Peu d’information sur ce projet. On parle d’un cache L1 plus conséquent, ainsi que d’une FPU améliorée. Il s’agira normalement du dernier processeurs 32 bits de chez Intel. Une date ? 1999
Merced Le Merced – aussi appelé IA-64 – développé par Intel et HP, devrait sortir en
1999 (lorsque Intel passera de la fabrication en gravure 0.25 micron à la
gravure en 0.18 microns) en version 500 MHz et pourrait même atteindre les
4GHz (!) dans le futur (Mike Feldman, HP). On parle d’une version 900 MHz
pour octobre 1999. Il sera au début destiné à des machines serveur haut de
gamme ou à des systèmes appelés à remplacer les mini et les mainframes,
mais devrait ensuite équiper les PC de bureau et les portables.
Overdrive Intel devrait (au conditionnel) (ou devait ?) produire en 1998 des Overdrive pour Pentium Pro, qui permettront de passer du Pentium Pro au Pentium II (MMX, fréquences plus élevées), tout en gardant votre carte mère socket 8.
A partir d’un PPro 150 ou 180, on pourrait aller jusqu’au PII 300, et jusqu’au PII 333 à partir d’un PPro 200.
K6 Le K6 266 devrait voir le jour aux environ de mars-avril (314$). Il est fabriqué en 0.25 microns. Par ailleurs le K6-233 devrait bientôt commencer lui aussi à arriver en version 0.25 microns.
K6 3D Le processeur K6 3D apportera un ensemble d’instructions (24) permettant d’accélérer notamment les calculs 3D, afin de palier la FPU du K6. Ces nouvelles instructions devront être supportées par les développeurs pour q’ils
prennent compte de cette technologie, l’implémentation dans DirectX 6 n’étant pas prévues avant la rentrée.
Le K6-3D devrait tout d’abord sortir en version 266MHz (avril), puis 300 et 350MHz, ces deux derniers processeurs pouvant utiliser le bus à 100MHz des nouvelles cartes mères Socket 7.
K6+3D Prévu pour la deuxième moitié de 1998, l’AMD K6+ 3D intégrera 256 Ko directement sur le processeur. Il supportera même en option un cache de 3ème niveau pour améliorer les performances, et aura des fréquences allant au moins jusqu’à 400MHz.
Il necessitera vraisemblablement de changer de carte mère, en effet bien
qu’il apparaisse comme mécaniquement compatible, un nouveau chipset
devrait être necessaire pour le gérer.
K7 AMD ne commencera pas à vendre son AMD K7 avant 1999, alors qu’Intel mettra la dernière touche à son processeur 64 bits, le Merced. Le K7, dont la fréquence d’horloge sera d’environ 500 MHz, aura une interface de bus avancée basée sur un protocole appelé Alpha EV6 (de Digital) et un nouveau Slot A mécaniquement identique au Slot One de Intel. Mais ceux qui ont espéré que le K7 pourrait utiliser des cartes mères Slot One vont être déçus. En effet, à cause notamment de son interface de bus avancée basé sur le protocole Alpha EV6 de Digital, le bus système n’est simplement pas compatible avec l’Intel. Mais, en gardant la même mécanique, AMD espère que les fabricants de cartes mères fabriqueront des cartes mères K7, étant donné que la seule chose à changer sera le chipset (et bien sûr aussi le bon voltage pour le K7).
6x86MX Au 1er trimestre 1998 un 6x86MX PR266 fonctionnant à la fréquence de bus de 208 (2.5×83) puis 225 MHz (3×75) verra le jour.
Quelque temps plus tard les versions en 0.25 microns des 6x86MX PR200 à PR266 sortiront.
Puis viendra un 6x86MX PR300, qui fonctionnera à 262.5 MHz (3.5×75).
Les versions 0.25 microns du 6x86MX commencent à être fabriquées grâce à l’aide de National Semiconductor. Néanmoins la production en masse n’est prévue que pour l’été prochain.
Cayenne Cyrix a annoncé sa prochaine génération de processeur basée sur le 6x86MX. Appelé « Cayenne », il intégrera 64Ko de cache de premier niveau, des instructions MMX améliorées (MMXFP) et une fabrication en technologie 0.25 micron.
Et pour répondre à toutes les critiques concernant la FPU, Cyrix nous promet une FPU pipelinée et une unité FPU bien meilleure (2 à 3 fois plus rapide Les processeurs sortiront en PR300, 350 et 400, les premiers étant attendus pour le troisième trimestre.
Mxi Cyrix a aussi annoncé le MXi, le successeur du MediaGX. MPEG-2, AGP et 3D au programme !
Le MXi étant basé sur le coeur du Cayenne, il intégrera notamment 64ko de cache de premier niveau.
Sortie prévue pour le deuxième semestre 1998, en version PR300 à PR400.
Et ensuite … Une septième génération de processeurs Cyrix appelée Jalapeno est prévue pour le début de l’année 1999.
2.13 Les SOCKETS
SOCKET 5 : 320 Pins, supporte les CPU de 75Mhz à 166Mhz P54C ou P54CS

SOCKET 7 : 321Pins ,supporte les CPU de 75Mhz à200Mhz P54C ou P54CS

SOCKET 8 : Pins & support de CPU 150Mhz à 266Mhz Pentium Pro CPU

2.14 MULTIPROCESSING
Possibilité d’utiliser plusieurs processeurs dans une machine.
Au début chaque fabricant avait son propre standard de multiprocesseurs, ce qui amenait les sociétés de logiciels à créer une couche soft afin de gérer les machines. A présent il existe une norme de standardisation de l’interface définissant le rôle de chacun des processeurs. Les systèmes à multiprocesseurs s’appuient sur la norme MPS 1.x.
Les systèmes multiprocesseurs peuvent être de 2 types :
– Multiprocessing symétrique : la mémoire totale est accessible aux processeurs
– Multiprocessing asymétrique : la mémoire centrale est divisée en zones, chacune étant accessible par l’un des processeurs.
Une extension Multiprocesseurs se doit de fonctionner sur toute plate-forme et sur tout O.S
– Support multiprocesseurs symétriques.
– Support pour interruption I/O géré par l’APIC.
– Flexibilité pour utiliser un BIOS avec support minimum MP.
– Incorporation en Bus standards tels que ISA, EISA, MCA, VL and PCI .
– Les caches secondaires ainsi que le Bus mémoire doivent être transparents pour le software.
Hardware:
Un ou plusieurs processeurs Intel486 ou Pentium
Un ou plusieurs Advanced Programmable Interrupt Controller (APIC), externes ou intégrés au processeur.
Configuration standard PC/AT incluant les bus ISA, EISA, PCI, and MCA.
Software:
BIOS compatible MP Spécification
O/S compatible MP Spécification

Qu’est ce que l’ APIC?
L’ APIC a été défini par Intel pour les systèmes MP afin de régir les interruptions I/O.
Il comporte 2 parties l’APIC local et les composants I/O.
Sur certains Pentium 90 et 100 MHz l’APIC local est intégré dans le CPU, la partie I/O est quant à elle intégrée dans le PCI Bridge.
Pour d’autres CPU les 2 composants sont implémentés sur la carte mère
3 LES BUS
3.1 GENERALITES
3.1.1 QU’EST CE QU’UN BUS
C’est le canal par lequel circulent des informations entre les éléments d’un ordinateur.
Mémoire
CPU
Contrôleur
mémoire
Carte
d’extension
Bus local
Contrôleur
bus Standard
ISA / MCA /
EISA
Bus standard
3.1.2 BUS INTERNE, BUS EXTERNE
Le Bus interne est celui qui est dans le processeur ou le contrôleur lui-même, les contrôleurs étant des processeurs spécialisés.
Le Bus externe est celui qui réalise la liaison entre le ou les processeurs et les contrôleurs ou la mémoire, c’est aussi celui que l’on retrouve sur les connecteurs d’extensions des PC ( slots ).
Quel que soit le type de Bus il est toujours constitué :
d’un Bus d’adressage ( Adress BUS )
d’un BUS de données ( DATA BUS )
d’un BUS de contrôle ( Control BUS )
Chaque contrôleur utilise une partie seulement des signaux du Bus externe. La totalité des signaux est disponible sur les slots.
3.1.3 LE BUS D’ADRESSAGE
Il est bidirectionnel du processeur vers extérieur et permet au processeur de pointer des informations venant ou allant vers la mémoire ou un contrôleur, sur la carte mère ou dans un slot.
3.1.4 LE BUS DE DONNEES
Il est bidirectionnel et transporte des informations du microprocesseur vers la mémoire ou un contrôleur et vice-versa.
3.1.5 LE BUS DE CONTROLE
La presque totalité des informations est unie. Certaines lignes vont du processeur vers la mémoire ou les contrôleurs, d’autres des contrôleurs vers le processeur, elles permettent :
De déterminer les opérations en cours :
Lecture/écriture mémoire ou contrôleur
Transfère DMA
Cycle de refresh mémoire
etc…
De gérer les conflits et les priorités :
D’accès mémoire, pas possible à la fois depuis le processeur et un DMA
D’interruptions
D’accès au BUS en cas d’architecture multiprocesseurs, etc…
De synchroniser les opérations
3.2 LE BUS ISA ( Industry Standard Architecture )
C’est le plus connu et le plus répandu, c’est une extension du premier Bus PC qui était sur 8 bits adapté au I8088.
Il est né avec les premiers PC/AT afin de pouvoir servir le I80286, microprocesseur 16 bits. Il est généralement monoprocesseur, aucun système d’arbitrage performant n’est prévu. Il est constitué de :
24 lignes d’adresses ce qui permet d’adresser 16 MO
16 lignes de DATA ce qui autorise des transferts de mots de 8 bits
15 lignes d’interruptions
Débit 4 MO/s
Avantages :
Grand choix de cartes d’extensions
Inconvénients :
Fréquence figée à 8 MHz
Largeur du Bus limitée à 16 bits
3.2.1 LES CONNECTEURS D’EXTENSION
Leur conception est très simple, chaque connecteur est divisé en 2 parties :
La première 62 contacts est en fait le connecteur 8 bits du PC
La seconde 36 contacts est l’extension 16 bits du PC AT
Ceci permet d’insérer indifféremment des cartes d’extension 8 ou 16 bits. Le signal SBHE indique la possibilité de travailler sur 16 bits.
3.2.2 LE SETUP
Un circuit CMOS / RAM permet de mémoriser la configuration de la carte de base, notamment :
La configuration mémoire
Le type de disque dur
Le type de Floppy
Les adresses des ports séries et parallèle intégrés à la carte mère
La vitesse du CPU au BOOT
etc…
Aucune information sur les cartes standards insérées dans les slots n’est mémorisée.
Il existe toutefois à présent des cartes ISA Plug and Play, sans strapps de configuration. La configuration de la carte se fait à l’aide d’un logiciel ICU (Isa Configuration Utility).
3.3 LE BUS MCA ( Micro Channel Adaptor )
Ce Bus est spécifique au PS2 d’IBM, il a été développé par IBM pour servir les possibilités du I80386, processeur 32 bits et permettre une architecture multiprocesseurs.
L’inconvénient majeur de ce standard est la non-possibilité de réutiliser des cartes ISA existantes.
C’est un Bus conçu pour supporter un système multiprocesseur, en conséquence un Bus d’arbitrage a été ajouté aux 3 Bus du standard ISA.
Ce Bus est constitué de :
32 lignes d’adresse, ce qui permet 4GOctets
32 lignes de DATA
15 lignes d’interruptions
8 canaux de DMA différent du Bus ISA sur :
Adressage 24 bits au lieu de 16 bits
Taux de transfert de 5 MO/s au lieu de 2 MO/s
Fréquence d’horloge de 10 MHz
Avantages :
Vitesse des transferts
Automatisation de l’installation des cartes
Inconvénients :
Incompatibilité avec les cartes ISA
Coût élevé des cartes Addon
3.3.1 PARTICULARITES DES INTERRUPTIONS
Contrairement au Bus ISA ces lignes fonctionnent sur un niveau, ce qui signifie que le contrôleur qui génère un IRQ maintient le signal actif tant qu’il n’a pas été servi.
Grâce à ce procédé chaque IRQ est partageable, il suffit en effet que le système lise les registres d’état des divers contrôleurs pour connaître le demandeur. , si bien qu’il serait possible de n’utiliser qu’un seul IRQ pour tout le monde mais le système fonctionnerait en mode Pulling donc dégradation des performances.
3.3.2 LES CONNECTEURS D’EXTENSION
Leur conception mécanique est plus élaborée que celle des slots ISA, le guidage et le maintien des cartes également.
Il existe 3 types de connecteurs sur un Bus MCA :
16 bits 77 points de signaux, 29 points d’alimentation électrique, 5 points réservés et 4 points occupés par des détrompeurs.
32 bits C’est une extension du connecteur 16 bits qui autorise les 32 lignes d’adresse et les 32 lignes de DATA
16 bits Connecteur 16 bits avec extension de 20 points pour une carte vidéo auxiliaire ( équivalent au Feature Connector VGA d’une carte ISA )
3.3.3 LE SETUP
Contrairement au Bus ISA, la configuration de la carte mère ainsi que des cartes insérées dans les slots, est sauvegardée dans la CMOS/RAM.
Chaque slot est adressé par le système, puis chaque carte est localisée et identifiée.
Chaque fois qu’un fabricant conçoit une carte il doit demander un « numéro d’ordre » à IBM et payer des royalties.
Chaque carte est livrée avec une disquette de configuration qui permet de l’utiliser dans le PS2, en effet les cartes ne possèdent pas de jumpers de configuration.
Le fichier de configuration possède l’extension .ADF, chaque fois qu’une nouvelle carte est installée il faut relancer le programme de configuration, celui-ci permet :
– Une configuration automatique afin de reconnaître les éléments de la carte mère et des cartes insérées dans les slots.
- Une configuration manuelle pour fixer les détails ou options comme activation d’un port, d’une adresse I/O ou d’un IRQ.
3.4 LE BUS EISA ( Extended Industry Standard Architecture )
Ce BUS est la réponse d’un consortium (Compaq, AST, Wyse, Tandy, Epson, NEC, HP) au Bus MCA d’IBM.
Comme ce dernier il permet d’exploiter au mieux les ressources des I80386 et I80486 et prévoit une architecture multiprocesseurs.
Son avantage principal est la possibilité de monter dans un même slot une carte d’extension ISA ou EISA.
Un arbitrage centralisé a été rajouté par rapport au Bus ISA, les transferts sont réalisés en mode synchrone, le Bus Master organise les transferts en mode 32, 16 ou 8 bits.
C’est à dire qu’il est par exemple capable de régler le problème d’un transfert mémoire 32 bits vers un Bus 8 bits.
Il est constitué de :
32 lignes d’adresse ce qui permet 4GOctets
32 lignes de DATA, transfert de mots de 8, 16 ou 32 bits
15 lignes d’interruption, détection effectuée sur un niveau.
8 canaux DMA différant du Bus ISA sur les points suivants :
– Transfert sur 32 bits, si ce mode n’a pas été sélectionné on fonctionne en mode compatible ISA
– Arbitrage rapide entre canaux, ce procédé tient compte du temps écoulé entre une demande de DMA et son acquittement.
– Cycles de transfert DMA amélioré, un certain nombre de cycles peuvent être sélectionnés en, fonction de l’unité DMA utilisée par le système. Chaque cycle est activé par un Device Driver différent.
Avantages :
Vitesse des transferts
Accepte les cartes ISA
Burst Mode, BUS Mastering, Shared IRQ
Software configuration
Inconvénient :
Coût élevé des cartes Addon
3.4.1 PARTICULARITES DES LIGNES D’INTERRUPTION
Sur le Bus EISA les interruptions peuvent être traitées sur un front comme sur le Bus ISA ou sur un niveau comme sur le Bus MCA. Cette dernière possibilité offre les mêmes avantages de partage d’interruption que sur le Bus MCA.
3.4.2 L’ARBITRAGE
Les possibilités du Bus EISA ont été développées pour faire cohabiter plusieurs CPU maître
32 bits haute performance. En particulier un mode de transfert en salve ( Burst Transfer ) est utilisé ce qui autorise des taux de transfert de 33 MO/s.
Ce Bus supporte de multiples maîtres avec une méthode d’arbitrage effective qui détermine un temps d’accès approprié à chacun.
3.4.3 PARTICULARITES
32 BITS DATA :
Pour garder la compatibilité IBM à 8MHz, le seul moyen d’accélérer les données est d’augmenter le nombre de bits par cycle d’horloge, d’où passage d’un Bus 16 bits à un Bus 32 bits.
BURST MODE :
1er cas de figure
Sur une machine sans contrôleur de DMA, lorsque le Floppy veut envoyer une instruction I/O, il fait appel au CPU. Le CPU ne sait traiter qu’une info à la fois soit :
– I/O Read du floppy
– I/O Write en RAM
au total 2 cycles d’horloge pour copier 1 octet du floppy vers la RAM.
2ème cas de figure
Le contrôleur DMA surveille le Bus et dans ce cas on est capable de traiter 2 informations à la fois.
Quand le floppy veut envoyer une information il émet un Request vers le DMA qui le dirige vers le CPU, celui-ci renvoie par le jeu des priorités un ACK au contrôleur DMA et en 1 cycle l’info est envoyée du floppy vers la RAM.
BURST MASTERING
Si une carte envoie un ordre de DMA et si le CPU est occupé il faut attendre. Une solution consiste à mettre un CPU sur les cartes EISA (d’où notion de carte intelligente ),.mais si plusieurs cartes EISA sont présentes il faut arbitrer les priorités.
Pour ce faire on trouve sur la carte un chip spécial ( C.A.U ) chargé d’arbitrer les différentes demandes des CPU des contrôleurs EISA.
Ce chip est raccordé sur le CPU principal de la carte mère ( Priorité 1 ), sur le contrôleur de DMA ( Priorité 2 ) et sur les diverses cartes d’extension. Ce chip travaillant sur 8 bits ne sait contrôler que 8 priorités d’où la limitation à 6 cartes EISA Master dans les slots.
La dernière carte ayant la priorité la plus basse risque de ne jamais avoir l’accès au Bus, on change donc de manière cyclique les priorités sur les cartes (appelé Round Robin ou Cyclic Priority).
SHARED IRQ
Supposons dans 2 slots une carte ISA et une carte EISA ayant le même IRQ, il y aurait donc risque de conflit.
IRQ sur un Bus ISA, celui-ci se fait sur le flanc descendant du signal.
Sur la carte EISA on utilise l’interruption sur l’état 0 du signal et non sur le flanc, de cette manière 2 cartes, une ISA et une EISA, peuvent avoir la même interruption.
3.4.5 LES CONNECTEURS D’EXTENSION
C’est la que réside la particularité la plus visible du Bus EISA. La conception mécanique est très élaborée, ce qui permet de pouvoir insérer dans un même connecteur une carte ISA ou EISA.
Les contacts situés dans la partie supérieure du connecteur concernent la partie ISA, ceux du fond du connecteur complètent le Bus pour l’extension EISA.
Chaque connecteur est composé de :
64 + 36 contacts hauts ( partie ISA )
64 + 38 contacts bas ( partie EISA )
5 butées de détrompage
Chaque slot est identifié par une adresse I/O :
| Connecteurs | I/O Adresse |
| SLOT 1 | 1C80 |
| SLOT 2 | 2C80 |
| SLOT 3 | 3C80 |
| SLOT 4 | 4C80 |
| SLOT 5 | 5C80 |
| SLOT 6 | 6C80 |
| SLOT 7 | 7C80 |
| SLOT 8 | 8C80 |
| / | / |
| SLOT 15 | FC80 |
3.5 LOCAL BUS
Vidéo Electronics Standard Association ( VESA ) Local Bus dénommé VL-Bus.
Mémoire
Contrôleur
mémoire
CPU
Carte
d’extension
Bus local
Contrôleur
bus Standard
ISA / MCA /
EISA
Bus standard
Cartes VLBUS
Largeur du BUS de données : 32 bits
Largeur du BUS d’adresse : 32 bits
fréquence d’horloge : celle du processeur
Ce BUS a été développé spécialement pour les environnements 486
Ce type de BUS permet de s’affranchir des limites imposées par le Bus I/O traditionnel à 8 MHz car il est en liaison directe sur le Bus du microprocesseur et travaille donc à la vitesse d’horloge de celui-ci.
Le nombre d’items raccordés sur ce BUS est limité :
2 à 3 cartes à 33 MHz car le CPU ne peut accéder en direct trop de périphériques au détriment de ses performances.
1 carte à 40 MHz
en effet le VL Bus supporte 8 devices, 6 sont déjà utilisés par le reste de la machine :
Processeur
Cache secondaire
Chip de contrôle ISA/EISA
Processeur mathématique
Mémoire
Chip vidéo
Avantages :
Vitesse de transfert : jusqu’à 4 fois plus rapide que EISA / MCA
Coût des cartes peu élevé
Inconvénients :
Vitesse de la carte liée au processeur
Prévues pour des processeurs 486 cadencées à 33 MHz maxi
3 connecteurs maximum
Pas de gestion des conflits
3.6 Le BUS P.C.I (Peripheral Component Interconnect)
Mémoire
CPU
486
Contrôleur
mémoire
Carte
d’extension
Bus local
Contrôleur
bus Standard
ISA / MCA /
EISA
Bus standard
Contrôleur
de bus
PCI
Cartes PCI
Mémoire
tampon
82491
Contrôleur
de cache
82496
CPU
Pentium
Bus local
Chipset
PCI
82430
Mémoire
centrale
Adaptateur
PCI/ISA
PCI/EISA
PCI/MCA
BUS PCI
Ce BUS a été développé par INTEL et ses partenaires dans le but d’obtenir un BUS haute performances indépendant de la vitesse et du type du microprocesseur utilisé.
– Horloge Bus à 33 MHz
– Lignes adresse et Data multiplexées afin de réduire le nombre de pins de connecteurs (45 en slave, 47 en master), les Data sont garantis par utilisation de contrôle de parité.
– Supporte Read et Write Burst Mode
– Processeur indépendant (indépendant du type de Bus) ce qui signifie qu’il est facilement implémentable sur d’autres types de plates-formes.,
– Multiple Burst Mastering
– Auto-configuration des cartes raccordées sur ce Bus
– Support de parité Adresse et Data

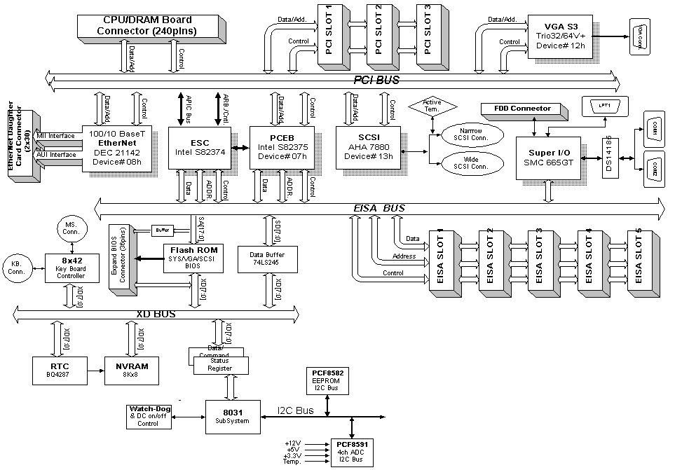
PCI System Block Diagram
La figure ci-dessus représente l’architecture typique d’un Bus PCI, avec les différents bridges ainsi que les devices PCI implantées sur la carte.
3 objectifs principaux sont à retenir :
un standard ouvert
un temps de réponse rapide afin que le CPU accède directement aux ressources PCI
une bande passante large pour des accès direct à la mémoire
Le nombre de Devices max est de 10 , il faut retirer les 3 chips spécifiques ce qui ramène le nombre de Devices max à 7. Chaque connecteur PCI de la carte mère prend une adresse à laquelle il faut en rajouter une pour la carte insérée dans ce slot.
Exemple :
1 vidéo + 1 SCSI intégrés sur la carte mère prendront :
Chip Controller BUS 1
Chip Bridge 1 1
Chip Bridge 2 1
Vidéo intégrée 1
SCSI intégré 1
TOTAL 5
Il reste donc sur les 10 adresses possible 5 utilisables, soit :
2 connecteurs + les 2 cartes
1 adresse libre pour mettre un autre Bridge en liaison avec un autre BUS PCI.
Avantages :
Vitesse des transferts
Indépendance vis à vis du processeur
Auto configuration
3.6.1 PCI CHIPSET
Le chipset est l’ensemble de puces qui assurent la gestion du bus PCI, du bus EISA, de la mémoire (y compris la cache de 2e niveau), etc…
Les plus connus sont ceux de la famille Intel Triton: 430FX (Triton), 430HX (Triton II), 430VX et le petit dernier, le 430TX.
Intel® 430 HX
Référence : 82371SB & 82439HX
C’est un chipset conçu pour les processeurs de type Pentium®. INTEL® a arrété la production de ce chip.
| Architecture Concurrent PCI |
– Optimise les performances PCI. Permet l’utilisation de plusieurs cartes PCI en Bus Master.
– Améliore le transfert des données entre le bus PCI et le processeur, permet la décompression MPEG Soft. – Permet l’amélioration des cartes PCI sans réduire les performances du systèmes. |
| Mémoire EDO | – Améliore les performances de la mémoire EDO, surtout sur système avec cache Asynchrone.
– Accepte la mémoire ECC. |
| USB | – Possibilité d’utilisé les périphérques USB
– Introduction du Hot Plug’n Play. |
| Intégration BGA | – 60% de réduction de la taille du chip.
– Ajout de fonctions directement intégrées à la carte mère. – Facilite la conception et la fabrication des cartes mères. – Améliore la qualité du signal. |
Référence : 82371AB & 82439TX
C’est le chipset qui est maintenant le plus utilisé pour les processeurs de type Pentium®.
Il dispose de nombreux avantages sur les chips HX ou VX.
Ce chip sera le dernier chip d’Intel® pour les processeurs de type Pentium®.
| Processeur | – Optimise les processeurs MMX (Pentium MMX, K6 ou M2) |
| Mémoire | – Accepte les mémoires de type FP, EDO, et S.DRAM
– Amélioration des performances S.DRAM (5-1-1-1) |
| Nouvelles normes | – Supporte la norme ACPI
– Répond aux spécifications PC 97. |
| Entrées – Sorties | – supporte deux ports USB (UHCI)
– supporte le SMBus et GPIO |
| Contrôleur IDE | – Accepte les disques Ultra DMA 33 (33Mo/sec). |
| Intégration BGA | – les deux chips sont intégrés BGA
– la RTC est intégré au chipset. |
Egalement appelé NATOMA, c’est le premier chipset à supporter les processeurs Pentium® Pro et Pentium® II. Ce chip n’est aujourd’hui plus fabriqué.
Tout dernier chipset pour processeur Pentium® II. Il est avant tout le tout premier chip à supporter le bus graphique AGP.
Il offre permet également l’utilisation de mémoire S.DRAM et des disques durs Ultra DMA.
![]() |
<div align= »center »> | |
| Processeur | Mono ou Dual Pentium II | |
| Fréquence max. | 66 Mhz | |
| Adressage | 32-Bits | |
| Mémoire | – Supporte les mémoires FP, EDO et S.DRAM – Jusqu’à 1Go de mémoire. – Taille maximum : 256 Mo – S.DRAM en X-1-1-1 à 66 Mhz |
|
| Bus | – Concurrent PCI 2.1 – Jusqu’à 5 Slots PCI – AGP 1.0 |
|
| Contrôleur IDE | – PIIX4 – Accepte les disques Ultra DMA 33 |
|
| USB | – 2 ports USB | |
| Nouvelles normes | – Supporte ACPI – OnNow – Répond aux normes PC97 |
|
| Intégration | – 2 chips BGA | |
| </div> | ||
SiS 5571 Trinity
Chipset concurrent du HX d’Intel, il offre les mêmes performances que ce dernier, en étant beaucoup plus économique, grâce à son architecture mono chip (un seul composant au lieu de deux). Il présente également l’avantage d’être très performant avec les processeurs non-Intel tel le P200+ de Cyrix, ou bien les K6 d’AMD.
SiS 5591/92
Ce chipset est l’un des trois premier chip pour processeur de type Socket7 (Pentium) à supporter le bus graphique AGP.
![]() |
Processeurs | – Tout type de Socket7 – Intel Pentium MMX – AMD K6, K6 3D, Cyrix MX, ICT … |
| Fréquences | 60 / 66 / 75 / 83 Mhz | |
| Adressage | 32 Bits | |
| Mémoire | – Supporte la mémoire EDO et S.DRAM – Supporte les mémoire EC & ECC – Accepte jusqu’à 1Go de mémoire. |
|
| Bus | – Concurrent PCI 2.1 – Jusqu’à 5 Slots PCI – Bus AGP 1.0 |
|
| Contrôleur IDE | – Supporte l’Ultra DMA 33 – Jusqu’à 4 périphériques IDE |
|
| USB | – 2 ports USB | |
| Nouvelles Normes | – Compatible ACPI, OnNow, Soft Power Off – Reveil par Alarme, Modem ou Réseau… |
|
| Intégration | – 2 Chips BGA |
Ref : M1541/M1543
C’est le tout premier chipset conçu pour processeurs de type socket 7 à proposer le bus AGP ainsi qu’une horloge à 100 Mhz.
![]() |
<div align= »center »> | |
| Processeurs | – Tout type de Socket7 – Intel Pentium MMX – AMDK6, K6 3D – Cyrix MX, ICT … |
|
| Fréquences | 60 / 66 / 75 / 83 / 100 Mhz | |
| Adressage | 32 Bits | |
| Mémoire | – Supporte la mémoire EDO et S.DRAM – Supporte les mémoire EC & ECC – Accepte jusqu’à 1Go de mémoire. |
|
| Bus | – Concurrent PCI 2.1 – Jusqu’à 5 Slots PCI – Bus AGP 1.0 |
|
| Contrôleur IDE | – Supporte l’Ultra DMA 33 – Jusqu’à 4 périphériques IDE |
|
| USB | – 2 ports USB | |
| Nouvelles Normes | – Compatible ACPI, OnNow, Soft Power Off – Reveil par Alarme, Modem ou Réseau… |
|
| Intégration | – 2 Chips BGA | |
| </div> | ||
3.7 SYNTHESE BUS CONTROLEURS
| Type
de BUS |
Lignes
d’adresses |
Lignes
de Data |
Fréquence
D’horloge |
| ISA | 24 | 16 | 8 MHz |
| MCA | 32 | 32 | 10 MHz |
| EISA | 32 | 32 | 8 MHz |
| VLB | 32 | 32 | Celle du CPU |
| PCI | 32 | 32 en PCI1
64 en PCI2 |
30 ou 33 MHz |
3.8 LE BUS U.S.B
Disponible depuis la fin de l’année 1996 sur les cartes mères, le port U.S.B tarde à démarrer . La raison tient plus au software qu’au hardware, le matériel est déjà prêt et certains constructeurs ont lancés des périphériques U.S.B au compte goutte, histoire d’occuper le terrain (exemple: scanner Logitech) mais plus d’un an après son introduction on est loin du raz de marée annoncé. L’année prochaine et la « mise à niveau » que représente la sortie de Windows 98 devrait marquer le véritable lancement de ce nouveau bus.

L’USB, pour Universal Serial Bus, est le futur standart en matière de connexions pour les périphériques PC. Co-développé par septs compagnies (Compaq, Digital Equipment Corp, IBM PC Co., Intel, Microsoft, NEC et Northern Telecom), il remplacera à plus ou moins long terme tous les ports de connexion, que ce soit le port série, le port parallèle, le port clavier, tous les ports des périphériques en somme….
Il offre la possibilité de chaîner jusqu’à 127 périphériques et dispose d’un débit total pouvant atteindre 12 Mo/s. Il est de plus « Hot Plug and Play » c’est à dire qu’il est possible de brancher et de débrancher les périphériques « à chaud », sans redémarrer l’ordinateur.
Les critères définissant l’architecture USB sont :
support par le chipset.
support par le BIOS.
support par les drivers (O/S).
Les principales caractéristiques de ce nouveau bus sont:
- Hot Plug and Play
La reconnaissance des périphériques U.S.B se fait automatiquement comme pour aujourd’hui la majorité des périphériques sous Windows 95 mais cette reconnaissance se fait « à chaud », c’est à dire qu’elle s’effectue dès le branchement (il devient donc possible de brancher,débrancher et rebrancher sans avoir besoin de rebooter ou de lancer un quelconque programme).
- Possibilité de chaîner et de faire fonctionner jusqu’à 127 périphériques simultanément
Cela permettra de limiter le nombre effrayant de fils en tout genre qui commence à pulluler sur la face arrière des boitiers de nos PC.
- Bande passante de 12 Megabits par seconde
C’est largement assez pour la plupart de nos périphériques d’aujourd’hui (modem, clavier, souris, lecteur de disquette, ZIP, A: DRIVE, joystick, scanner, imprimante, lecteur de CD-ROM, tablette graphique, etc…). A part les disques durs et tous ce qui exige une large bande passante, L’U.S.B est capable de s’occuper de presque tout le matériel PC.
- possibilité d’alimenter directement certains périphériques
Les périphériques pourront être alimentés directement sans ajout d’un transformateur disgracieux et . Là aussi cela allègera nos PC Au propre comme au figuré puisque on fera à la fois l’économie d’un fil et d’un transformateur ( : – )
TYPE DE CONNECTEUR
La figure ci-après donne un apercu des connecteurs USB

4 LA MEMOIRE
4.1 TYPES DE MEMOIRES
A quoi sert elle ?
Pour travailler, le microprocesseur utilise des espaces de travail qui lui servent à stocker les données qu’il manipule.
Ces espaces de travail sont aux nombres de trois :
- La mémoire vive ou DRAM, sous forme de barrette placés sur la carte mère.
- La mémoire cache interne ou L1, qui se trouve dans le processeur lui-même.
- La mémoire cache externe, SRAM ou encore L2, qui se trouve sur la carte mère.
Mémoires statiques :
Utilisation de transistors qui jouent le rôle d’interrupteurs en 0 ou 1.
Ne nécessite pas de séquence de refresh.
Vitesse élevée mais également prix élevé, utilisation principale en mémoire cache.
Ce type de mémoire utilisé en cache secondaire peut se présenter soit sous formes de barrette Simms, soit en chips.
Mémoires dynamiques :
Les données sont stockées dans la mémoire sous forme de bits (1 ou 0), dans de petits condensateurs chargés d’électricité (1) ou non (0). Ces condensateurs sont rangés par ligne et colonne, ils possèdent donc chacun une adresse, un peu comme à la bataille navale !
Cependant, ces condensateurs retiennent mal l’électricité et se déchargent rapidement, il est donc impératif de les recharger fréquemment.
Cette opération s’appelle ‘rafraîchissement’, mais elle tends à dégrader les performances de la mémoire. Moins il est nécessaire de rafraîchir la mémoire, meilleurs sont les performances.
Une autre notion à retenir est le temps d’accès : il correspond au temps d’attente nécessaire entre deux lecture ou écriture de données dans le mémoire.
Une mémoire vive standard ne peut être consultée que tous les 60 à 50 nanosecondes (50 milliardième de secondes), alors qu’un processeur peut aller dix fois plus vite !
4.2 MEMOIRES DYNAMIQUES (Données)
4.2.1 La mémoire Fast Page Mode RAM (FPM RAM)
La mémoire la plus ancienne, elle se rencontre en 2 vitesses 70ns et 60ns. La mémoire de 60nS est surtout utilisée pour des Pentium ayant une vitesse d’horloge supérieure ou égale à 66 MHz (Pentium 100,133,166 et 200 MHz
Le temps d’accès de ce type de Ram est de 5-3-3-3
4.2.2 Extended Data Output RAM (EDO RAM)
Le mémoire EDO (Extended Data Output Ram) est la plus populaire à l’heure actuelle. Guère différente de la FPM, elle inclut cependant une petite mémoire cache qui stocke l’adresse de la prochaine cellule à lire ou écrire sans attendre que la donnée précédente soit lue. Existe en 70, 60 et 50nS, le flux de données de sortie est plus important que sur une mémoire FPM, les nouveaux chipset Triton HX et VX utilisent au mieux les nouvelles fonctionnalités de ce type de Ram.
On convertit la séquence normale en un dual pipeline. Une adresse de page est présentée à la mémoire, la donnée est transférée sur la sortie, pendant le même temps le décodage d’adresse est remis à zéro avec possibilité immédiate d’accéder à l’adresse suivante.
Les temps d’accès de ce type de ram sont de 5-2-2-2

4.2.3 The Burst Extended Data Output RAM (BEDO RAM)
Dans le cas de ce type de mémoire, après sélection de l’adresse, les 3 données suivantes sont lues en 1 seul cycle d’horloge, soit un temps d’accès de 5-1-1-1.
Ces mémoires ne sont supportées que par les chipset VIA 580VP, 590VP, 680VP.

4.2.4 E.C.C ( Error Checking and Correction )
Identique à la Fast Page pour les vitesses mais capable de détecter et corriger 1 bit d’erreur et de détecter plusieurs bits d’erreurs
4.2.5 La Synchronous Dynamic RAM (SDRAM)
la SDRam (Synchronous Dram). Synchrone, a la spécificité de travailler à la même fréquence que l’horloge système. C’est la raison pour laquelle, elle est dites synchrone. Avec cette méthode, on atteint une vitesse qui va de 15 à 10 ns. Il faut noter que la mémoire S.DRAM est actuellement la seule à pouvoir accepter de fonctionner avec les bus à 100 Mhz. Elle sera donc la mémoire standard pour mi-98.
La vitesse d’accès de la mémoire S.DRAM en cycle d’horloge processeur est de 5-1-1-1.
Nota : Le temps de refresh est le temps nécessaire à scanner la totalité des cellules de la mémoire, ce temps est également appelé Access Time Typiquement 70 nS
Lors de la lecture d’une information, on va chercher celle-ci dans une page, une page est divisée en 4 x 64 bits read, il y a donc 4 zones à lires pour une information.
C’est pour cela qu’on parle d’informations telles 5.3.3.3, ce qui signifie :
5 temps d’horloge pour trouver la 1ère partie 64 bits en scannant lignes/colonnes
3 temps pour la deuxième
3 temps pour la troisième
3 temps pour la quatrième
Exemple : une mémoire EDO est donnée pour 7.2.2.2, ce qui signifie 2 temps d’horloge pour les « read » normaux donc 1 wait state, il est donc nécessaire d’utiliser du cache.
4.3 LES MEMOIRES STATIQUES (Cache)
4.3.1 LA MEMOIRE CACHE INTERNE, ou L1
C’est une petite portion de mémoire placé dans le processeur, qui permet à ce dernier à stocker les informations dont il se sert très souvent.
La taille de ce cache de premier niveau tend à augmenter à chaque nouveau processeur :
2 fois 8 ko dans le Pentium, elle passe à 32 Ko dans le Pentium II, voir 64 Ko dans les K6 d’AMD et M2 DE CYRIX.
4.3.2 LA MEMOIRE CACHE , SRAM ou L2

C’est une petite quantité de mémoire (de 256 Ko à 512Ko) d’un accès très rapide, qui sert à stocker les informations les plus utiliser par le processeur.
Elle est généralement soudée directement sur la carte mère, et est maintenant toujours de type Synchrone également appelé Pipelined Burst.
La mémoire de type Burst Pipelined est une mémoire de type synchrone, c’est-à-dire au même rythme que le chipset. Les données sont envoyées du cache au processeur par plusieurs voies simultanément.
Elle a un temps d’accès de 6 à 7 ns, et devra atteindre 4 ns pour les systèmes à 100 Mhz.
NOTE : Pour les derniers processeurs d’Intel®, Pentium® Pro et Pentium® II, ces caches de second niveau sont inclus à l’intérieur du processeur et donc plus sur la carte mère. Dans le Pentium® II, elle fonctionne à la moitié de la vitesse du processeur.
4.4 LES FORMATS SIMM et DIMM
Ce sont les formes sous lesquelles les barrettes de mémoire se présentent.
SIMM ou DIMM
DIMM est l’abréviation de Dual In line Memory Module en opposition avec SIMM, qui signifie
Single In line Memory Module. DIMM ou SIMM ne spécifie en fait que le type de package.
On peut rencontrer dans les 2 types les différentes sortes de RAM, toutefois dans les PC pour des besoins de vitesses on utilise à présent exclusivement des SRAM.
Le bénéfice des DIMM’s est que ce type de mémoire est une 64 bits et peut être utilisé unitairement sur un système Pentium, on peut également mixer à volonté les 2 formats .
Le format SIMM ou Single In line Memory Module se présente lui-même sous deux formes :
-en 30 broches maintenant abandonner depuis les 486, et 72 broches le plus populaire aujourd’hui mais en fin de carrière.
Sur les cartes mères de type Pentium à base de chipset Intel, les barettes SIMM doivent être
utilisés par paires, car l’adressage mémoire-processeur ce fait en 64 bits, d’où 2 x 32 bits.
Les chipset SiS acceptent de fonctionner avec une seule barrette 32 bits. Cette économie financière engendre un léger dégrèvement des performances.
Le format DIMM ou Dual In line Memory Module est en train de s’imposer aujourd’hui.
Il se présente sous forme d’une barrette à 178 broches en double contact. Ce sont des barettes 64 bits, sur une carte mère de type Pentium, une seule barrette suffit. C’est le format utilisé pour le mémoire de types SDRam.
Attention, les barrettes DIMM peuvent se présenter sous deux voltages différents (5 Volts ou 3.3Volts). Il est important de bien vérifier la bonne compatibilité des mémoires et de la carte mère.
Sachez qu’il est fortement déconseillé de mélanger les mémoires DIMM 3 Volts et les SIMM 5 Volts sur un même système.
Dans certaines conditions, et dans un temps plus ou moins long, les mémoires DIMM peuvent être irrémédiablement endommagées.
Barrette 30 pins (Simm 9 bits)


Barrette 72 pins (Simm 32 bits)

Barrette Dimms

DRAM supportées en fonction du Chipset :
| Chipset | Fast Page DRAM | EDO DRAM | ECC Support |
| Intel 450GX chipset | Oui | Non | Oui |
| Intel 450KX chipset | Oui | Non | Oui |
| Intel 440FX chipset | Oui | Oui | Oui |
| Intel 430HX chipset | Oui | Oui | Oui |
| Intel 430VX chipset | Oui | Oui | Non |
| Intel 430FX chipset | Oui | Oui | Non |
| Intel Neptune, Mercury, Saturn, Aries chipset | Oui | Oui | Non |
| SiS 5501/5511 chipset | Oui | Oui | Non |
| SiS 501 chipset | Oui | Oui | Non |
| SiS 471/496 chipset | Oui | Non | Non |
4.5 GESTION DE LA MEMOIRE
Avant de parler de mémoire, il convient de faire la distinction entre :
La mémoire proprement dite et les adresses mémoire
une adresse mémoire existe toujours, mais elle ne contient pas forcément de la mémoire physique.
Les processeurs de base des PC, les 8088, pour lesquels a été développé le DOS à l’origine peuvent adresser au maximum 1 MOctet de mémoire :
640 kO de cette mémoire sont à disposition de l’utilisateur
384 kO sont réservés au système et aux cartes additionnelles.
L’accès à la mémoire se fait à travers les registres internes du microprocesseur, à l’aide du contrôleur d’accès direct ( DMA ).
Attention : ne pas confondre des adresses mémoire et des adresses de ports entrées/sorties.
Les différents types de mémoire
| Mémoire conventionnelle | Conventionnal memory | Taille 640 kOctets |
| Mémoire supérieure | High Memory
ou TOP 384 ou UMB Upper Memory Bloc |
Taille de 384 kOctets |
| Mémoire étendue
XMS |
Extended Memory | Taille jusqu’à 15 MO |
| Mémoire paginée
EMS |
Expanded Memory | Taille jusqu’à 32 MO |
Mémoire
étendue
1 MO
HMA
Mémoire
paginée
UMB
UMB
UMB
640 kO
4.2.1 LA MEMOIRE CONVENTIONNELLE
Elle est située dans les 640 premiers kO de la machine, appelée également mémoire de base elle se situe entre les adresses 0000h et 9FFFh
La mémoire conventionnelle peu se découper en 2 parties logiques :
1ère partie : la zone système
Elle commence à l’adresse 0000 et contient :
– la table des vecteurs d’interruptions ( 1024 premiers octets )
– des tables
– des buffers
– des variables internes
– le code résidant du système d’exploitation
– les drivers de périphériques
La taille de cette zone est variable en fonction de la version de DOS utilisée, du nombre de buffers, des drivers installés.
2ème partie : zone utilisateur ou TPA ( Transient Program Area )
C’est elle qui reçoit les programmes à utiliser.
4.2.2 LA MEMOIRE SUPERIEURE
C’est la zone qui est située entre l’adresse 640 kO ( A000 ) et l’adresse 1 MO ( FFFF )
On y trouve :
– le BIOS de la machine
– les cartes vidéo
– les cartes de gestion de disques
– les cartes de gestion de réseau
– et des vides
Cette zone ne contient pas en principe de mémoire adressable par l’utilisateur. C’est une zone d’adresses mise à disposition du système et des cartes additionnelles.
4.2.3 LA MEMOIRE HMA
La mémoire HMA High memory Area a été introduite à partie du 286. Cette mémoire représente les 64 premiers kO de la mémoire étendue
Elle est accédée par le processeur en mode réel et est généralement utilisée pour y installer le noyau de MS-DOS de manière à décharger la mémoire conventionnelle
Cette installation se fait par l’instruction :
dos = high
4.2.4 LA MEMOIRE ETENDUE
Il s’agit de mémoire implantée obligatoirement à partir de l’adresse 1 MO, c’est à dire juste après la zone dite mémoire supérieure.
Cette mémoire n’est pas gérable par les microprocesseurs de types 8086 et 8088.
Elle peut s’étendre jusqu’à :
16 MO sur une machine à base de 80286
4 GO sur une machine 80386 ou 80486
Avant l’établissement de la norme XMS, cette mémoire était mal exploitée et servait uniquement pour des cache-disques ( antémémoire ) ou des disques virtuels.
La norme XMS ( eXtended Memory Specification )
C’est la norme actuelle de gestion de la mémoire étendue. Cette norme a été définie pour permettre aux machines à base de 80286 ou supérieur d’utiliser directement la mémoire étendue et unifie le mode d’accès à cette mémoire.
Cette norme définie plusieurs zones de mémoire dont l’accès est différent selon l’emplacement de ces zones.
La zone de mémoire étendue :
Toute la mémoire au-delà du premier MO, la norme XMS permet de gérer 16 MO maximum.
La zone de mémoire haute HMA :
C’est une partie de la mémoire étendue, elle se trouve immédiatement après le premier MO de base à l’adresse FFFF : 0010 – FFFF : FFFF
Cette zone est adressable par les microprocesseurs 80286 et supérieur en mode réel, sa taille est de 64 kO et peut être utilisée uniquement par les applications qui sont conçues pour en tirer profit.
Le gestionnaire permettant l’utilisation de cette mémoire est HIMEM.SYS.
La zone de la mémoire supérieure UMB ( Upper Memory Bloc )
Ces blocs sont disponibles sur les machines à base de 80386 ou supérieur, ils sont localisés dans la zone UMA.
Le nombre de ces blocs, leur emplacement au sein de l’UMA ainsi que la taille sont directement liés au matériel.
Les blocs de la mémoire étendue EMB ( Extended Memory Bloc )
Ces blocs se trouvent dans la zone au-dessus de HMA et servent uniquement au stockage des données.
La norme XMS requière 2 conditions pour être utilisée :
La disponibilité de la ligne A20 du micro, activer cette ligne permet d’accéder à la zone HMA
La présence d’un XMM ( Extended Memory Manager ) tel que Himem.sys du DOS.
4.2.5 LA MEMOIRE PAGINEE
Les machines à base de 8086 ou 8088 ne peuvent adresser que 640 kO de mémoire conventionnelle.
La pagination permet de dépasser cette limite à l’aide d’une technique appelée » BANK SWITCHING « Cette technique a fait l’objet de la norme LIM EMS ( Lotus Intel Microsoft Expanded Memory Specification )
En principe on utilise une carte comportant de la mémoire non adressable directement, la gestion se fait via un driver EMM qui présente ( mappe ) dans une fenêtre d’adresse inférieure à 1 MO ( Page Frame ) une portion de mémoire située sur la carte de mémoire paginée.
La fenêtre doit être située à une adresse ne contenant ni RAM, ni ROM
NORME LIM 3.2 :
Une fenêtre de 64 kO contigus, située dans la zone de mémoire supérieure permet de mapper 4 pages de 16 kO en provenance de la carte mémoire. Maximum de 8 MO de mémoire.
NORME LIM 4.0 :
Il est possible de mapper 64 pages de 16 kO soit 1 MO en provenance de la carte de mémoire. Il peut alors être intéressant de diminuer la mémoire conventionnelle pour augmenter la place disponible pour l’implantation des fenêtres.
Sur les machines 80386 ou supérieur, la mémoire étendue peut être utilisée en mémoire paginée par l’intermédiaire d’un gestionnaire générique ( EMM386.EXE ) qui fonctionne sur la majorité des machines.
Les émulateurs LIM
Ces programmes émulent de la mémoire paginée en utilisant la mémoire étendue ou de la place disque. La fenêtre EMS est placée dans la mémoire conventionnelle, ces programmes prennent en général 80 kO de mémoire, déconseillé car plus lent et occupation importante de la mémoire de base.
5 INSTALLATION DES CARTES
SEQUENCE DE DEMARRAGE D’UN PC
1 DISTRIBUTION DES ALIMENTATIONS
2 RESET CPU
3 CPU enable (Recherche STARTUP CODE EN FFFF 0000)
4 INITIALISATION DES I/O
5 DEMARRAGE BIOS ( BEEP CODES )
VERIF VIDEO
ROM
POST (MEMOIRE DISK CLAVIER DEVICES EXT.)
6 CHARGEMENT MSDOS.SYS, IO.SYS (ERROR MESSAGES)
7 EXECUTION DU CONFIG.SYS
8 EXECUTION DE L’AUTOEXEC.BAT
9 PROMPT DOS C:
Lors de l’installation d’une carte plusieurs paramètres entrent en jeu :
L’espace entrée / sortie I/O
L’interruption IRQ (Interrupt Request)
Le canal DMA (Direct Memory Access)
5.1 L’ESPACE ENTREE / SORTIE
Certaines cartes possèdent de la ROM ou de la RAM, celle ci utilise de l’espace mémoire, le driver pilote la carte par l’intermédiaire de ce port I/O.
Quelques exemples de ports standards :
| Adresse I/O | Périphérique |
| 060 – 06F | Clavier |
| 200 – 20F | Port jeu |
| 230 – 23F | Souris BUS |
| 270 – 27F | LPT3 |
| 278 – 27F | LPT2 |
| 2F8 – 2FF | COM2 |
| 320 – 32F | Contrôleur disque dur |
| 378 – 37F | LPT1 |
| 3C0 – 3CF | Contrôleur EGA VGA |
| 3D0 – 3DF | Contrôleur EGA VGA |
| 3F8 – 3FF | COM1 |
5.2 LES INTERRUPTIONS
Ces lignes d’interruptions se répartissent sur 2 contrôleurs (8259) de la manière suivante :
| Contrôleur
I II |
LIGNES D’INTERRUPTION | |
| 0 | Timer | |
| 1 | Clavier | |
| 2 | Chaînage avec le second 8259A | |
| 0 | Horloge temps réel | |
| 1 | Ligne IRQ 2 sur les slots | |
| 2 | Ligne IRQ 10 sur les slots | |
| 3 | Ligne IRQ 11 sur les slots | |
| 4 | Ligne IRQ 12 sur les slots | |
| 5 | Co-processeur IRQ 13 | |
| 6 | Contrôleur de disque dur IRQ 14 | |
| 7 | Ligne IRQ 15 sur les slots | |
| 3 | Interface série 2 IRQ 3 | |
| 4 | Interface série 1 IRQ 4 | |
| 5 | Port parallèle 2 IRQ 5 | |
| 6 | Contrôleur floppy IRQ 6 | |
| 7 | Port parallèle IRQ 7 | |
Les interruptions générées par les contrôleurs apparaissent sur le Bus sous forme d’une impulsion.
Ceci explique le fait que chaque contrôleur utilise une ligne d’interruption différente, si 2 contrôleurs utilisant la même interruption présentent une requête en même temps il serait impossible de les distinguer.
La méthode de détournement des interruptions permet cependant de contourner en partie ce handicap, le principe en est le suivant :
Pour faire cohabiter deux contrôleurs sur le même IRQ, deux cas se présentent :
1er cas : les deux contrôleurs ne fonctionneront jamais ensemble
Exemple: le contrôleur Streamer est mis en IRQ6. L’IRQ6 est généralement réservé au Floppy. Il n’y a aucune raison d’utiliser le floppy pendant la sauvegarde ou la restauration d’un disque dur.
Dans ce cas le logiciel de la Streamer doit sauvegarder l’adresse de la routine IRQ6 d’origine, installer sa propre adresse dans la table des vecteurs d’interruptions et en fin de job restituer l’adresse sauvegardée dans la table.
2ème cas : Les 2 contrôleurs peuvent être actifs dans une application mais à des moments différents.
Exemple : les ports série COM1 et COM3 qui sont sur l’IRQ4
Dans ce cas une nouvelle routine de traitement de l’interruption sauvegardera l’adresse de la routine de COM1.
Lorsque l’IRQ4 se présentera cette routine lira le registre d’état de chacun des ports concernés afin de déterminer qui a généré cette interruption et routera ensuite vers la routine correspondante.
5.3 LES LIGNES DMA
Les contrôleurs gérant le DMA sont souvent des cartes rapides avec processeur intégré ou des cartes spécialisées.
DRQ0 à DRQ3 Requête du canal DMA correspondant pour un transfert 8 bits.
DRQ5 à DRQ7 Requête du canal DMA correspondant pour un transfert 16 bits.
DACKO à DACK3, DACK5à DACK7 Acquittement DMA
5.4 LA CONFIGURATION
5.4.1 SETUP ET BIOS
LE SETUP ,il permet de configurer la quasi-totalité des éléments de base d’un PC :
Disques, floppy
Jour, heure
Ports série, parallèle, USB, souris, infrarouge
Validation des slots PCI
Gestion des zones shadow, Etc…..
L’appel setup peut se faire de diverses manières :
Sur d’anciens PC, nécessité de passer par une disquette spécifique
Sur les générations récentes par appui sur une touche, dans la plupart des cas :
La touche « F2 » si le bios est d’origine Phoenix
La touche « DEL » si le bios est d’origine AMI
LE BIOS , il est constitué de 3 zones:
Jumper BIOS update
Vidéo
BIOS Machine
Jumper Boot Block
BIOS Fabricant
Jumper Recovery
La zone Fabricant comporte les données standards d’un PC, port série, parallèle, floppy, disques durs….
La zone vidéo comporte les adresses I/O vidéo
La zone machine est celle que tous les constructeurs modifient en fonction du design de la carte mère ainsi que des éléments spécifiques qui ont été inclus sur la carte.
La partie du BIOS de la zone machine et vidéo peut nécessiter une mise à niveau, celle-ci se fait de 2 manières :
Par remplacement d’une EPROM sur d’anciennes machines.
A l’aide d’un fichier qui vient écrire les nouvelles informations dans une EEPROM
Trois jumper sont la plupart du temps présents sur la carte mère pour cette opération :
Flash enable
Boot block update enable
Recovery mode
En général il est rare de modifier le boot block, le jumper recovery sert à redémarrer le PC en cas de crash de la procédure d’update, il est nécessaire dans ce cas de préparer au préalable une disquette « Chrisis Recovery »
5.4.2 UTILITAIRES DE CONFIGURATION
La configuration d’un PC est stockée dans une NVRAM (non volatile Ram), appelée également CMOS
Cette NVRAM ou CMOS et en liaison permanente avec un circuit d’horloge (Dallas) qui est alimenté à l’aide d’une pile interne.
La NVRAM prend en mémoire les informations venant du Setup ainsi que des divers utilitaires de configuration de cartes. Elle est par ailleurs en liaison permanente avec le BIOS pour emmagasiner les informations d’auto-configuration de cartes ou recharger par exemple une configuration standard « usine ».
Les utilitaires de configuration sont de 3 types :
L’ICU (ISA Configuration Utility) réservé aux cartes ISA (également appelées Legacy)
L’ECU (EISA Configuration Utility) réservé aux cartes EISA
Le SCU (System Configuration Utility) pour les cartes EISA et PCI
Dans les PC modernes équipés conjointement en slots EISA et PCI, l’ECU est utilisé pour la partie EISA si le PC est Plug and Play et gère de lui-même la partie PCI. Par contre si le PC n’est pas Plug and Play il y a lieu de configurer à la fois les cartes EISA et PCI et dans ce cas on fait appel au SCU.
| PC
Plug and Play |
PC
Non Plug and Play |
|
| Carte
ISA |
ICU | ICU |
| Carte
EISA |
ECU | SCU |
| Carte
PCI |
Automatique |
5.4.3 Configuration CARTES ISA
Lors d’utilisation de cartes ISA non PnP dans un PC équipé de slots ISA/PCI, ces cartes ne sont pas reconnus lors du scanning BIOS.
Il est nécessaire dans certains cas, si la carte a besoin d’une interruption spécifique de passer par l’I.C.U (Isa Configuration Utility).
Ce logiciel permet de réserver des IRQ et des DMA afin de ne pas les prendre en compte pour les cartes PCI lors du scanning PnP.
5.4.4 Configuration CARTES EISA
Les PC équipés de connecteurs EISA doivent être configurés a l’aide d’un utilitaire dénommé SCU ou ECU, la configuration de la carte mère ainsi que des cartes insérées dans les slots, est sauvegardée dans la CMOS/RAM.
Chaque slot est adressé par le système, puis chaque carte est localisée et identifiée. Chaque fois qu’un fabricant conçoit une carte il y attribue un numéro d’identification.
Chaque carte est livrée avec une disquette de configuration qui permet de l’installer et de la configurer, en effet les cartes ne possèdent généralement pas de jumpers de configuration.
Le fichier de configuration possède l’extension .CFG, chaque fois qu’une nouvelle carte est installée il faut relancer le programme de configuration ECU, celui-ci permet :
Une configuration automatique afin de reconnaître les éléments de la carte mère et des cartes insérées dans les slots.
Une configuration manuelle pour fixer les détails ou options comme activation d’un port, d’une adresse I/O ou d’un IRQ.
Il est possible d’installer des cartes ISA dans les slots, dans ce cas la configuration automatique n’est pas possibles ( cartes non intelligentes ).
Pour installer et faire reconnaître une carte dans le PC il est nécessaire , comme toute carte EISA, de la déclarer via la disquette E.C.U ou le SCU, celle-ci comporte des fichiers .CFG :
– Propres à la carte mère du PC
– Spécifiques pour chaque carte installée, ces derniers fichiers sont en principe fournis par le fabricant de la carte Add-on
Au moment du Boot si le fichier est déjà présent sur l’ECU il y aura un « Auto Added » de la carte.
EXEMPLE D’INSTALLATION D’UNE NOUVELLE CARTE
Booter sur la disquette « EISA CONFIGURATION UTILITY »
Presser <RETURN> puis sélectionner « Configure Computer «
Si la configuration avait été précédemment sauvegardée sur la disquette utiliser le menu « Copy Configuration (CFG) files « sinon cliquez sur « Configure computer – Advanced Methode » ou Appuyer sur <CTRL>, <A> pour passer au menu avancé, le message « Welcome » se transforme en « Welcome to Advanced Configuration »
Les fichiers de configuration sont chargés, ceci prend un certain temps.
Un tableau apparaît représentant de manière graphique la carte mère et les divers slots, à l’aide des flèches on se déplace sur les divers slots vers le slot souhaité
Appuyer sur la touche <F10> pour mettre en surbrillance la ligne Menu, se déplacer sur le menu View puis le choix « Detailed by slot », un menu apparaît donnant les paramètres de la carte.
Exemple : Adaptec AIC 7770 SCSI Host adapter
Appuyer sur <RETURN> puis descendre à l’aide des flèches sur les indications relatives à la carte :
Adaptec AIC-7770 SCSI Host Adapter
Host Adapter Interface Definition
Interrupt Level —————— IRQ 11
Bus Release Time —————— 60 BCLKS
Data FIFO Threshold —————— 100 %
SCSI Channel A configuration
Host Adapter SCSI ID —————— 7
SCSI Bus Parity Check —————— Enabled
SCSI selection timeout —————— 256 milliseconds
SCSI bus reset at power ON —— Enabled
SCSI Channel B configuration
Host Adapter SCSI ID —————— 7
SCSI Bus Parity Check —————— Enabled
SCSI selection timeout —————— 256 milliseconds
SCSI bus reset at power ON —— Enabled
BIOS and Device configuration —————— Press <ENTER> to configure
Utilities —————— Press <ENTER> to access
Vérifier que les informations sont correctes puis appuyer sur <F10> pour entrer dans la barre Menu. Se positionner sur « System » et choisir « Save As » qui permet d’enregistrer le fichier de configuration de la carte sur la disquette et permet surtout ultérieurement en cas de changement de la carte mère de pouvoir recharger instantanément la config par le menu « Open »
Se repositionner sur « Systeme » et choisir « Exit », puis « Save configuration and exit » pour enregistrer l’info dans la CMOS.
Sélectionner « Add or Remove Boards », vérifier que la carte est vue dans son slot, puis presser <ESC> pour revenir au menu précédent.
Sélectionner « View or edit details », utiliser les flèches hautes et basses pour sélectionner l’option à éditer
Après modifs presser <F10> pour revenir au menu principal puis choisir « Save and exit » pour sauvegarder la configuration.
RETIRER UNE CARTE DE LA CONFIGURATION
Booter le PC sur la disquette « EISA Configuration Utility ».
– Sélectionner « Configure Computer », puis « Configure Computer – basic method ».
– Choisir la carte à retirer.
Frapper la touche <DEL> ou <SUPPR>.Valider par <ENTER>.
– Revenir au menu principal et choisir « Save Configuration and exit »
– Couper la machine et retirer la carte du PC.
CHANGER UNE CARTE DE SLOT
– ETEINDRE LE PC.
– Déplacer la carte vers le slot désiré.
– Booter le PC avec la disquette ‘EISA Configuration Utility’.
– Sélectionner « Configure Computer »
– Faire <CTRL> et <A>pour le menu « Configure Computer – Advanced method ».
– Sélectionner la carte qui doit être changée de place.
– Appuyer sur <ALT> et <E> pour entrer dans le menu d’édition.
– Sélectionner « MOVE » puis valider par <ENTER>.
– Lire les recommandations du constructeur qui apparaissent.
Appuyer sur <ENTER> pour visualiser les slots possibles pour la carte.
– Sélectionner le nouveau slot puis valider par <ENTER>.
Appuyer sur <ALT> et <S> pour revenir au menu principal.
– Choisir « SAVE CONFIGURATION AND EXIT », valider.
- Rebooter le PC.
6 PLUG & PLAY – ICU
6.1 GENERALITES
Le problème de configuration des cartes Industry-Standard Architecture (ISA) ou Extended Industry-Standard Architecture (EISA) est qu’il n’est pas possible par le PC de savoir quelles ressources sont demandées.L’OS n’a pas plus de moyens, une intervention humaine est donc nécessaire pour assigner les bonnes valeurs(IRQ, DMA et plages d’adresses)..
De plus la majorité des cartes ne peuvent travailler en interruption partagée, le PC n’ayant qu’un nombre restreint d’IRQ et de DMA, la configuration est souvent délicate.
Un PC PnP se configure en se posant 3 questions :
• Quel carte ou device est
• Quelle ressource est nécessaire
• Quelles ressources sont libres
L’évolution du PnP a été vu de 2 manières : l’approche Microsoft étant qu’il s’agit d’un problème soft, Intel pensant qu’il est Hard.La technologie existante est un mélange des 2.
Microsoft n’ayant pas la main sur la partie hardware des machines (BIOS), s’est orienté vers une configuration via l’O.S. Après que le système a booté, l’operating system gère le PnP.
A l’inverse Intel initialise la fonction PnP par le BIOS de la machine, qui se trouve responsable de la configuration des cartes.
Un PC PnP comporte plusieurs éléments pour configurer les Devices
• Dynamically configurable devices (DCDs), cartes ou devices dont les ressources peuvent être modifiées par l’OS ou le BIOS, chacun pouvant assigner un IRQ, DMA….
• Un BIOS PnP qui est responsable de l’identification et de l’allocation des ressources à tous les devices.
- Autoconfiguration des devices.
– Utilisation d’un ICU pour l’aide a la configuration du système.
• Un « Extended System Configuration Data » (ESCD), qui est une table d’information sauvegardant la configuration dans une Ram non volatile (NVRAM).
• Un OS compatible PnP comprenant 2 niveaux :
- Le Configuration Manager (CM) incluant un jeu d’assistants logiciels pour résoudre les conflits de ressources, ce jeu comporte un Bus enumerator, un par type de Bus identifiant les devices sur les Bus, et un Ressource Arbitrator (RA) qui résoud les conflits entre Devices
- Le Configuration Access (CA) gère les interactions que le CM a avec l’ESCD et les données de configuration.
Un PC PnP lit les informations de l’ESCD et configure de lui-même pendant la phase de boot. Pour un système non PnP, Intel fournit un ICU qui détermine les ressources libres et les assigne à ce device. .

Dans un PC Pnp le BIOS commence le process de configuration et l’OS le poursuit.
6.2 PLUG & PLAY et BIOS
Durant la séquence de boot le PC configure selon la séquence suivante :
Power On : Démarrage de l’extension PnP du BIOS. L’ESCD n’ayant pas les données totales de configuration , le BIOS ne peut pas assigner la totalité des valeurs aux devices.
Find and Disable System Board Devices : Le BIOS commence la configuration en disablant les devices connus par lui (en général les devices présents sur la carte mère) afin de ne pas interférer dans la suite du process.
Find Peripheral Component Interconnect (PCI) Boot Devices : initialisation des bridges PCI afin de scanner les devices sur les Bus. Le BIOS détermine quel est le boot device, il y a usuellement 3 boot devices: 1 pour l’entrée ‘clavier),1 pour la sortie (vidéo), 1 pour l’OS (hard disk).Si l’un de ceux ci est sur le bus PCI le BIOS lit ses ressources internes qui contiennent les configurations par défaut ainsi qu’une liste des configs possibles et définit une liste d’attribution de ressources.
Find and Disable ISA or EISA Boot Devices : Le BIOS teste toutes les cartes ISA et EISA puis assigne un CSN (Card Select Number).Une fois toutes les cartes testées le BIOS lit les diverses ressources pour trouver le device de Boot et l’activer.
Preassign Ressources to Static Devices : assignement de ressources aux devices non PnP-compliant ISA adapter cards (legacy devices).
Assign Ressources to and Activate Boot Devices : activation boot devices.
Finish BIOS Boot Sequence : Le BIOS écrit les ressources Boot dans l’ESCD, puis chargement de l’OS
PnP and the Operating System : L’OS prend la relève, collectant les ressources et activant les devices non-PnP
6.3 PLUG & PLAY et O.S
L’OS performe les fonctions suivantes:
Identify Devices and Determine Ressource Requirements :Le CM fait une requête vers l’enumerateur pour scanner les Bus et construit une arborescence en collectant les informations de 3 sources :
1 – Devices ISA, EISA, PCI, PCMCIA
2 – Le BIOS
3 – L’ESCD qui rapporte les infos rentrées via l’ICU
Le CA écrit ces infos dans une database et donne une image complète de la configuration à l’Operating System.A l’inverse de l’ESCD qui écrit dans la NVRAL, la database réside dans le disque de boot
Assign Ressources and Make Information Available to Applications : Le CM scanne l’arborescence, assigne les ressources et active les Devices? Dans le cas ou un driver est nécessaire, le CM cherche sa location et le charge.
Dynamically Assign or Release System Ressources : Le CM configure les Devices « removable » (Hot insertion, PC sous tension).
6.4 PLUG & PLAY et ICU
Une partie de l’ICU (Isa Configuration Utility) est un registre de configuration. Ce registre communique à l’ICU les combinaisons d’IRQ, DMA et plages I/O qui peuvent être utilisés pour une carte ISA donnée.
Avant d’installer une carte non PnP, l’utilisateur lance l’ICU et définit le type de carte à installer. L’ICU lit la table d’information du BIOS et détermine les allocations de ressources en vérifiant si les ressources demandées sont disponibles.
• Si la ressource demandée est libre l’ICU écrit la configuration dans l’ESCD et désigne la carte comme un Device statique. On coupe le PC et on installe la nouvelle carte, lorsque le PC est rallumé la carte est vue en device statique et ses ressources ne seront pas assignées à un autre device.
• Si l’ICU détecte un conflit, il propose un nouveau jeu de ressources qui peut être alloué à cette carte. Si l’utilisateur accepte ces nouvelles ressources le processus se déroule jusqu’au bout comme précédemment.
Si la carte ne peut pas utiliser les ressources préconisées, il est possible d’en déterminer manuellement en prenant soin de vérifier si les ressources ne sont pas utilisées par un autre périphérique.




